EasyManua.ls Logo

Pfaff 8310-041

Pfaff 8310-041
86 pages
To Next Page IconTo Next Page
To Next Page IconTo Next Page
To Previous Page IconTo Previous Page
To Previous Page IconTo Previous Page
Loading...
81
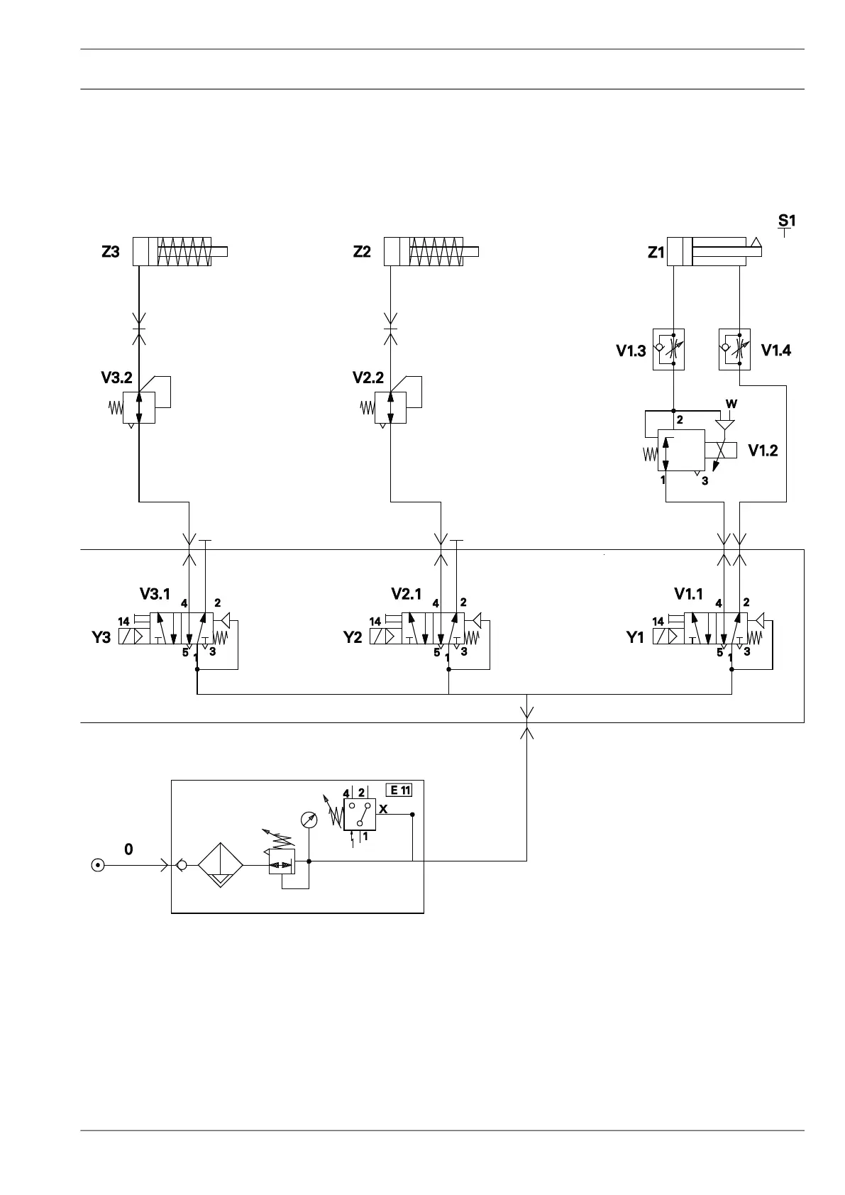
14 Schaltpläne
95-256 261-95
Version 23.06.2005
Pneumatics-switch diagram
Left secondary roller
off - on
Right secondary roller
off - on
Feed roller
up - down (controlled)

Table of Contents

Related product manuals