EasyManua.ls Logo

Polysoude PS 406-2 - Page 33

Default Icon
92 pages
Print Icon
To Next Page IconTo Next Page
To Next Page IconTo Next Page
To Previous Page IconTo Previous Page
To Previous Page IconTo Previous Page
Loading...
PN-0908073 Rev. 11 33-92
PS 164-2
THE ART OF WELDING
01 - NANT ES
I21=090 A
01 - NANT ES
I21=095 A
01 - NANT ES
T21=03 . 0 s
01 - NANT ES
T21=02 . 0 s
11
12
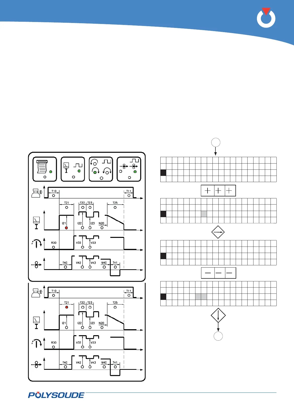
5. 3. 4. 3. Current
Prefusion
I21 = prefusion current
T21 = time of prefusion current.
A maintained press of the key increases the value of
a parameter by one increment, then after one sec-
ond the value continues to rise automatically until
the key is released. The value rises by one incre-
ment until the value 9 is reached, at which point it
begins to rise in units of ten and afterwards in units
of hundred.
Prefusion current will be non pulsed if selected choice
is within con guration.
Prefusion current will be pulsed if selected choice is
within con guration and background current is within
the limits: (I21.I23)/I22.

Table of Contents

Related product manuals