EasyManua.ls Logo

Santerno DCREG4.150 - Page 52

Santerno DCREG4.150
200 pages
Print Icon
To Next Page IconTo Next Page
To Next Page IconTo Next Page
To Previous Page IconTo Previous Page
To Previous Page IconTo Previous Page
Loading...
15P0059B3 DCREG2
USER MANUAL DCREG4
52/200
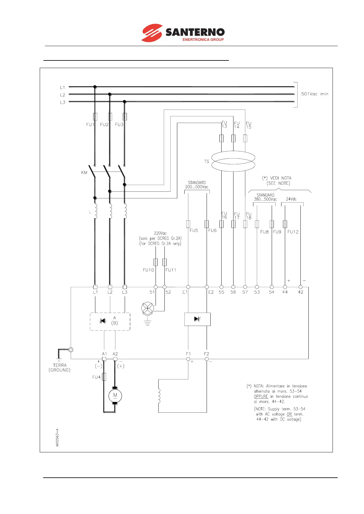
VALID FOR DCREG SIZE 1...2A FOR MAINS EXCEEDING 500 Vac

Table of Contents

Related product manuals