EasyManua.ls Logo

Santerno DCREG4.150 - 3.22 Dcreg Modular.s Power Connections

Santerno DCREG4.150
200 pages
Print Icon
To Next Page IconTo Next Page
To Next Page IconTo Next Page
To Previous Page IconTo Previous Page
To Previous Page IconTo Previous Page
Loading...
DCREG2 15P0059B3
DCREG4 USER MANUAL
53/200
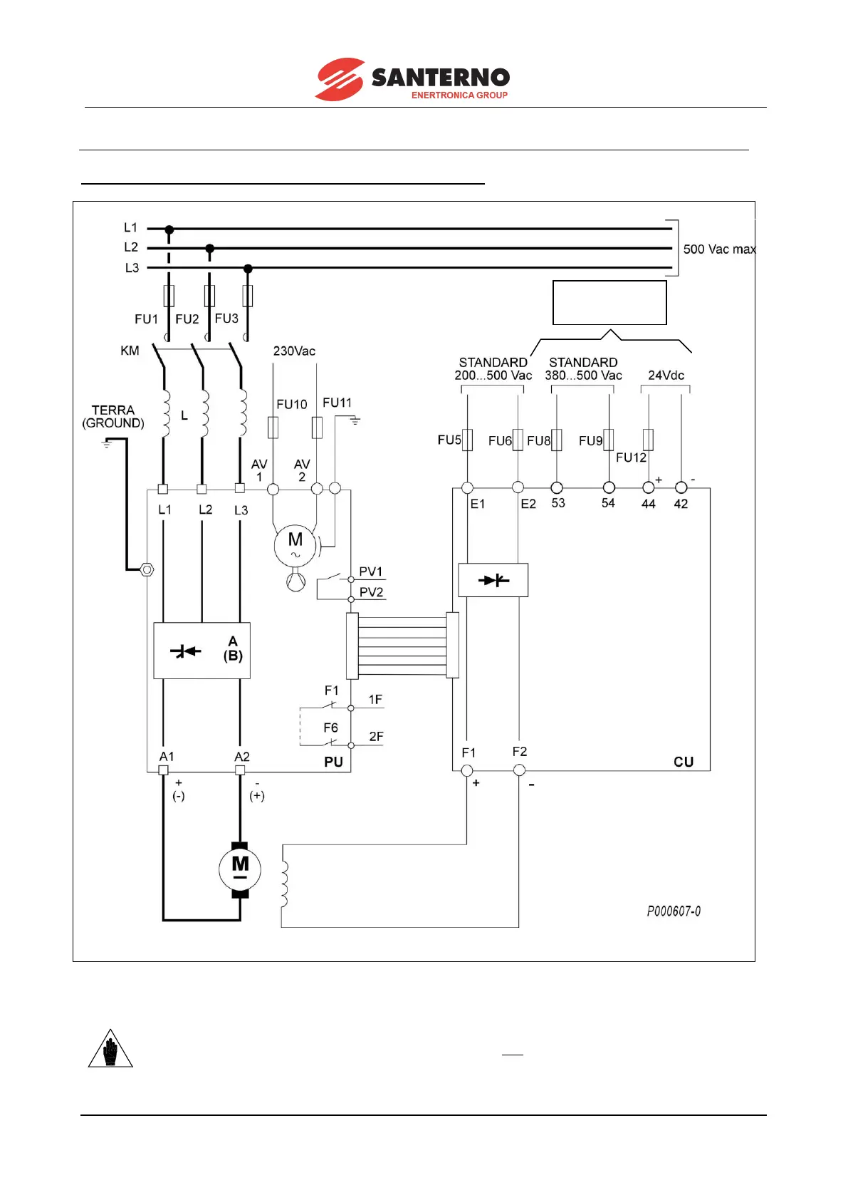
3.22 DCREG MODULAR.S POWER CONNECTIONS
VALID FOR DCREG MODULAR.S FOR MAINS UP TO 500 Vac
NOTE
(*) Supply term. 53-54 with AC voltage OR term. 44-42 with DC voltage.
(*) VEDI NOTA
(SEE NOTE)

Table of Contents

Related product manuals