EasyManua.ls Logo

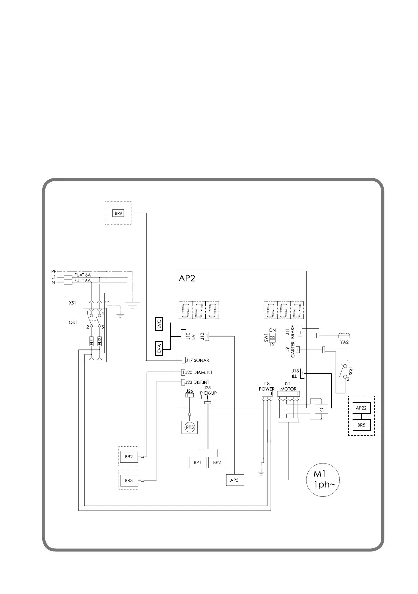
SICE S 63 E - Electrical System General Diagram

SICE S 63 E
Print Icon
To Next Page IconTo Next Page
To Next Page IconTo Next Page
To Previous Page IconTo Previous Page
To Previous Page IconTo Previous Page
Loading...
Operator's Manual S 63 E - S 63 E C 139
ELECTRICAL SYSTEM GENERAL DIAGRAM
AP1 Mother board (CPU)
AP5 Search card
BP1 Internal pick-up
BP2 External pick-up
FU1 Fuse
FU2 Fuse
M1 Motor
QS1 Main switch
SQ1 Safety guard micro-switch/start key
XS1 Power supply socket
BR2 Diameter measuring sensor
BR3 Distance measuring sensor
BR5 LASER indicator
BR9 External distance sonar sensor
AP22 LED light
YA2 Brake / engine release
RP3 External distance potentiometer
Z1 network filter
EVA solenoid valve opening
EVC closing solenoid valve

Table of Contents

Related product manuals