EasyManua.ls Logo

SICE S 63 E - Schéma Général Installation Électrique

SICE S 63 E
Print Icon
To Next Page IconTo Next Page
To Next Page IconTo Next Page
To Previous Page IconTo Previous Page
To Previous Page IconTo Previous Page
Loading...
208 S 63 E - S 63 E C Manuel d’utilisation
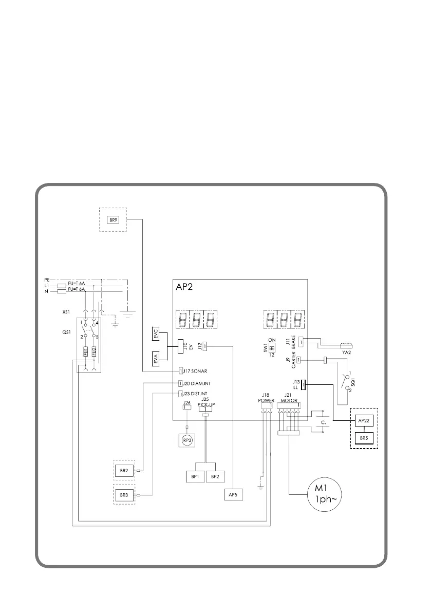
SCHÉMA GÉNÉRAL INSTALLATION
ÉLECTRIQUE
AP1 Carte principale (unité centrale)
AP5 Carte de recherche
BP1 Pick-up interne
BP2 Pick-up externe
FU1 Fusible
FU2 Fusible
M1 Moteur
QS1 Disjoncteur général
SQ1
Micro-interrupteur carter protection/bouton START
XS1 Prise d’alimentation
BR2 Capteur de mesure du diamètre
BR3 Capteur détection distance
BR5 Pointeur LASER
BR9 Capteur Sonar distance externe
AP22 Dispositif d'éclairage LED
YA2 Frein / sortie du moteur
RP3 Potomètre de distance externe
Z1 Filtre réseau
EVA Ouverture de l'électrovanne
EVC Électrovanne de fermeture

Table of Contents

Related product manuals