EasyManua.ls Logo

SICE S 63 E - Allgemeiner Schaltplan der Elektrischen Anlage

SICE S 63 E
Print Icon
To Next Page IconTo Next Page
To Next Page IconTo Next Page
To Previous Page IconTo Previous Page
To Previous Page IconTo Previous Page
Loading...
280 S 63 E - S 63 E C Benutzerhandbuch
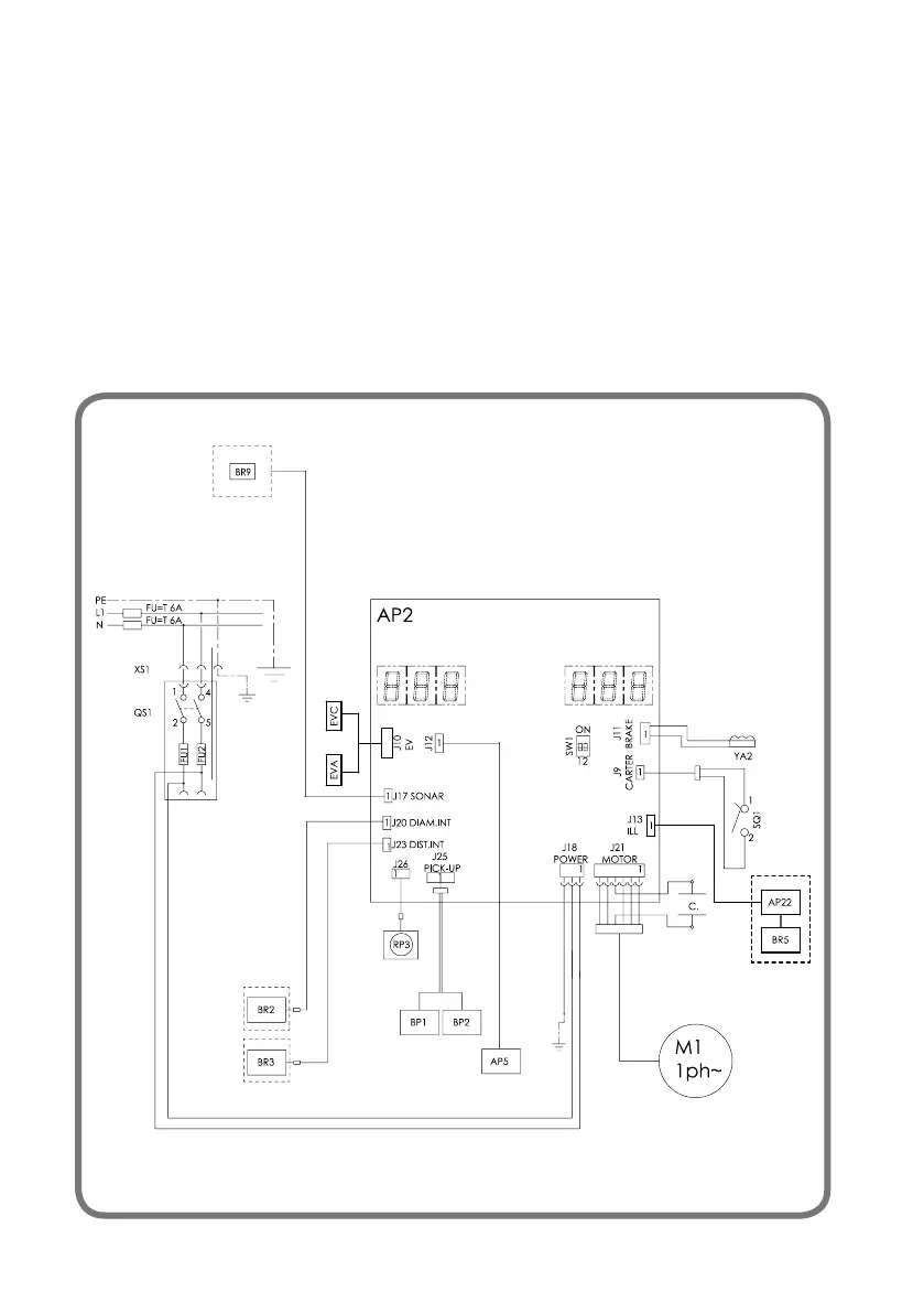
ALLGEMEINER SCHALTPLAN DER
ELEKTRISCHEN ANLAGE
AP1 Hauptplatine (CPU)
AP5 Suchkarte
BP1 Interner Pick-up
BP2 Externer Pick-up
FU1 Sicherung
FU2 Sicherung
M1 Motor
QS1 Hauptschalter
SQ1
Mikroschalter Gehäuse Schutz / Taste Start
XS1 Steckdose
BR2 Durchmessererfassungssensor
BR3 Sensor für die Abstandsmessung
BR5 LASER-Anzeige
BR9 Sonarsensor äußerer Abstand
AP22 LED-Beleuchtung
YA2 Bremse / Motorfreigabe
RP3 Externer Distanzpotentiometer
Z1 Netzwerkfilter
EVA Magnetventilöffnung
EVC Schließmagnetventil

Table of Contents

Related product manuals