EasyManua.ls Logo

SICE S 63 E - Schema Generale Impianto Elettrico

SICE S 63 E
Print Icon
To Next Page IconTo Next Page
To Next Page IconTo Next Page
To Previous Page IconTo Previous Page
To Previous Page IconTo Previous Page
Loading...
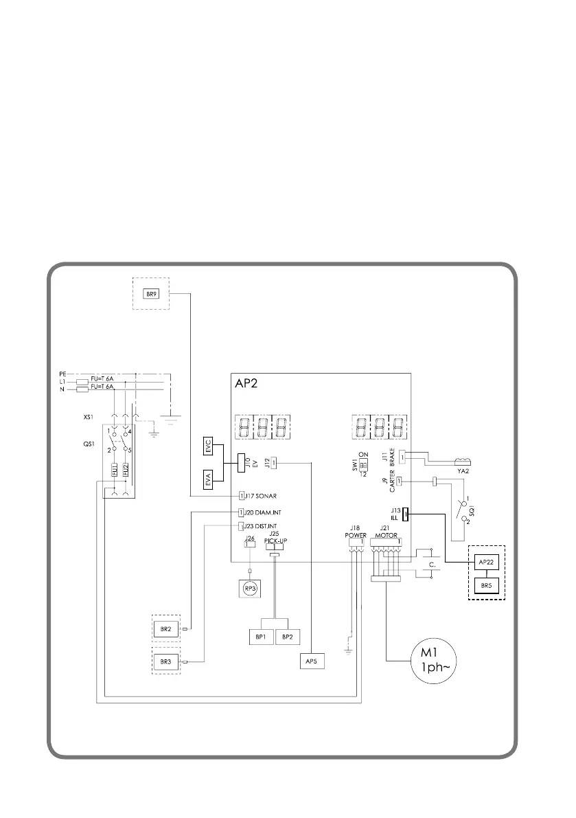
70 S 63 E - S 63 E C Manuale d’uso
SCHEMA GENERALE IMPIANTO ELETTRICO
AP2 Scheda Principale (CPU)
AP5 Scheda ricerca
BP1 Pick-up interno
BP2 Pick-up esterno
FU1 Fusibile
FU2 Fusibile
M1 Motore
YA2 Bobina freno / distacco motore
QS1 Interruttore generale
SQ1 Microinterruttore carter protezione
/ pulsante start
XS1 Presa di alimentazione
BR2 Sensore rilevamento diametro
BR3 Sensore rilevamento distanza
BR5 indicatore LASER
BR9 Sensore Sonar distanza esterna
AP22 illuminatore LED
RP3 Potenziometro distanza esterna
EVA Elettrovalvola di apertura
EVC Elettrovalvola di chiusura

Table of Contents

Related product manuals