EasyManua.ls Logo

Sony HCD-GRX30 - 7-2. Block Diagrams - Tape Deck Section

Sony HCD-GRX30
68 pages
Print Icon
To Next Page IconTo Next Page
To Next Page IconTo Next Page
To Previous Page IconTo Previous Page
To Previous Page IconTo Previous Page
Loading...
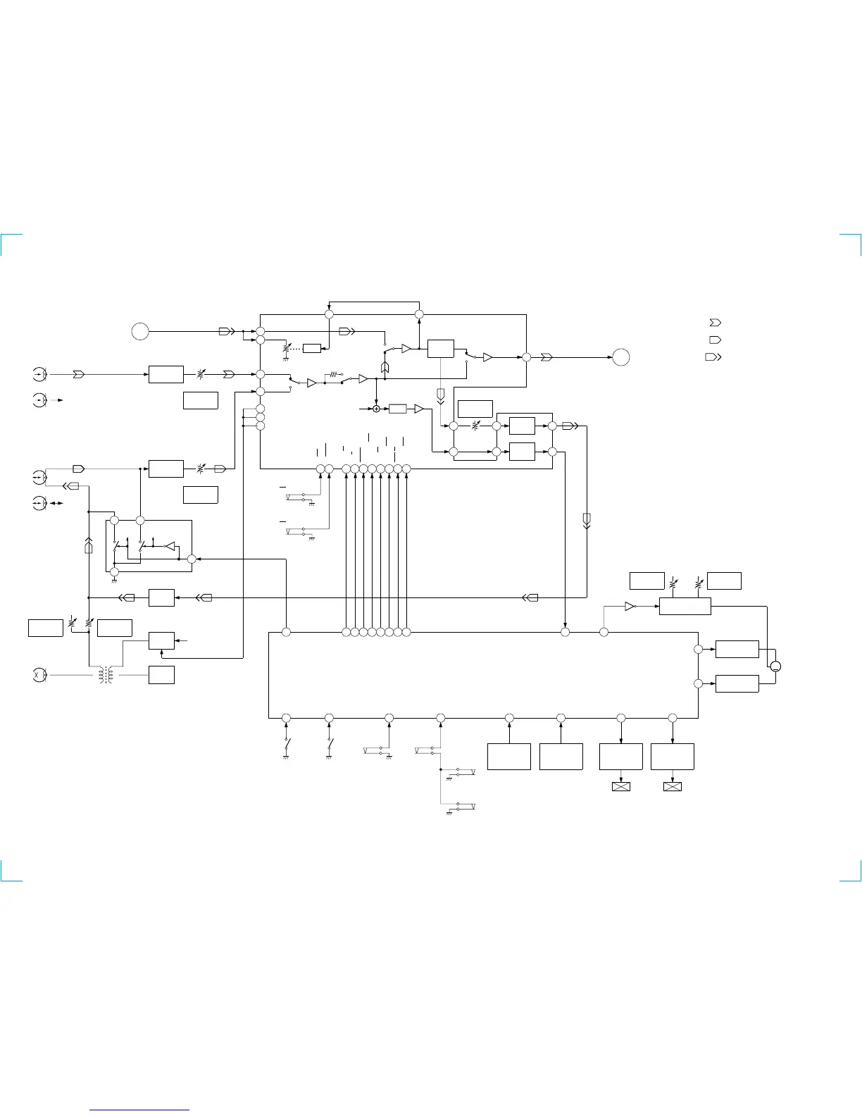
HCD-GRX30/GRX30J/R550/RXD5
TAPE DECK SECTION —
R-CH
74
CAP-M CNT 2
• Signal Path
• RCH is omitted
: PLAYBACK (DECK A)
: PLAYBACK (DECK B)
: RECORD
CAPSTAN MOTOR
CONTROL SWITCH
Q1001
R-CH
L-CH
HRP1
(PLAYBACK)
B
MAIN
SECTION
PB EQ AMP
(DECK A)
IC611
PB LEVEL (L)
(DECK A)
RV311
PB EQ AMP
(DECK A)
IC601
PB LEVEL (L)
(DECK B)
RV301
R-CH
L-CH
R-CH
HRP2 (1/2)
(RECORD/PLAYBACK)
3
1
R-CH R-CH
4
2
REC/PB SWITCH
IC602
BIAS OSC
Q621,622
REC BIAS
SWITCH
Q623
BIAS
TRAP
C331,L331
REC BIAS (R)
(DECK B)
RV441
REC BIAS (L)
(DECK B)
RV341
R-CH
BIAS OSC
T621
HRP2 (2/2)
(ERASE)
A+7V
A IN (L)
48
B IN (L)
46
R IN (L)
43
ALC (L)
44
BIAS (N)
33
BIAS (C)
32
BIAS (M)
31
70
120
L.P.F
R-CH
ALC
34 35
DOLBY NR
AMP
CIRCUIT
DOLBY PASS
PB OUT (L)
40
39 38
REC EQ
AMP
REC LEVEL (L)
(DECK B)
RV301
36
28 27
AMS
CIRCUIT
26
TC L
C
MAIN
SECTION
LM ON/OFF
25
DECK PROCESSOR
DECK A/B SELECT,PB/REC EQ AMP
DOLBY NR AMP,ALC,AMS
IC301
REC-L
REC/PB/PASS
24
NR ON/OFF
23
RM ON/OFF
22
BIAS ON/OFF
20
NORM/HIGH
18
PB A/B
16
ALC ON/OFF
15
B NORM/CROM
19
A 120/70
17
S1004
(DECK A 120/70)
S1008
(DECK B 120/70)
77
AMS IN
B-PLAY SW
86
SYSTEM CONTROL
IC501 (2/3)
S1001
(DECK-A PLAY)
100
TC-RELAY
85
ALC-ON/OFF
84
PB -A/B
83
EQ-H/N
82
BIAS
81
REC-MUTE
80
NR-ON/OFF
79
R/P-PASS
78
TC-MUTE
A-PLAY SW
87
A-SHUT
91
A-HALF
88
B-HALF
89
S1002
(DECK-B PLAY)
S1003
(DECK-A HALF)
S1006
(DECK-B HALF)
S1005
(DECK-A REC)
S1009
(DECK-B REC)
ROTATION
DETECT SENSOR
(DECK A)
IC001
B-SHUT
90
ROTATION
DETECT SENSOR
(DECK B)
IC002
A-TRG
73
TRIGGER
PLUNGER DRIVE
(DECK A)
Q333,334
TRIGGER PLUNGER
(DECK A)
SL1
B-TRG
72
TRIGGER
PLUNGER DRIVE
(DECK B)
Q331,332
TRIGGER PLUNGER
(DECK B)
SL2
76
CAP-M H/L
TAPE SPEED
(HIGH)
RV1001
87
16
Q335
TAPE SPEED
(NORMAL)
RV1002
CAPSTAN
MOTOR DRIVE
Q336-339
75
CAP-M CNT 1
CAPSTAN
MOTOR DRIVE
Q340-343
M
M1
(CAPSTAN)
(Page 23)
(Page 23)
— 21 — — 22 —

Related product manuals