EasyManua.ls Logo

Sony RMT-D147P - Power (2) Block Diagram

Sony RMT-D147P
125 pages
Print Icon
To Next Page IconTo Next Page
To Next Page IconTo Next Page
To Previous Page IconTo Previous Page
To Previous Page IconTo Previous Page
Loading...
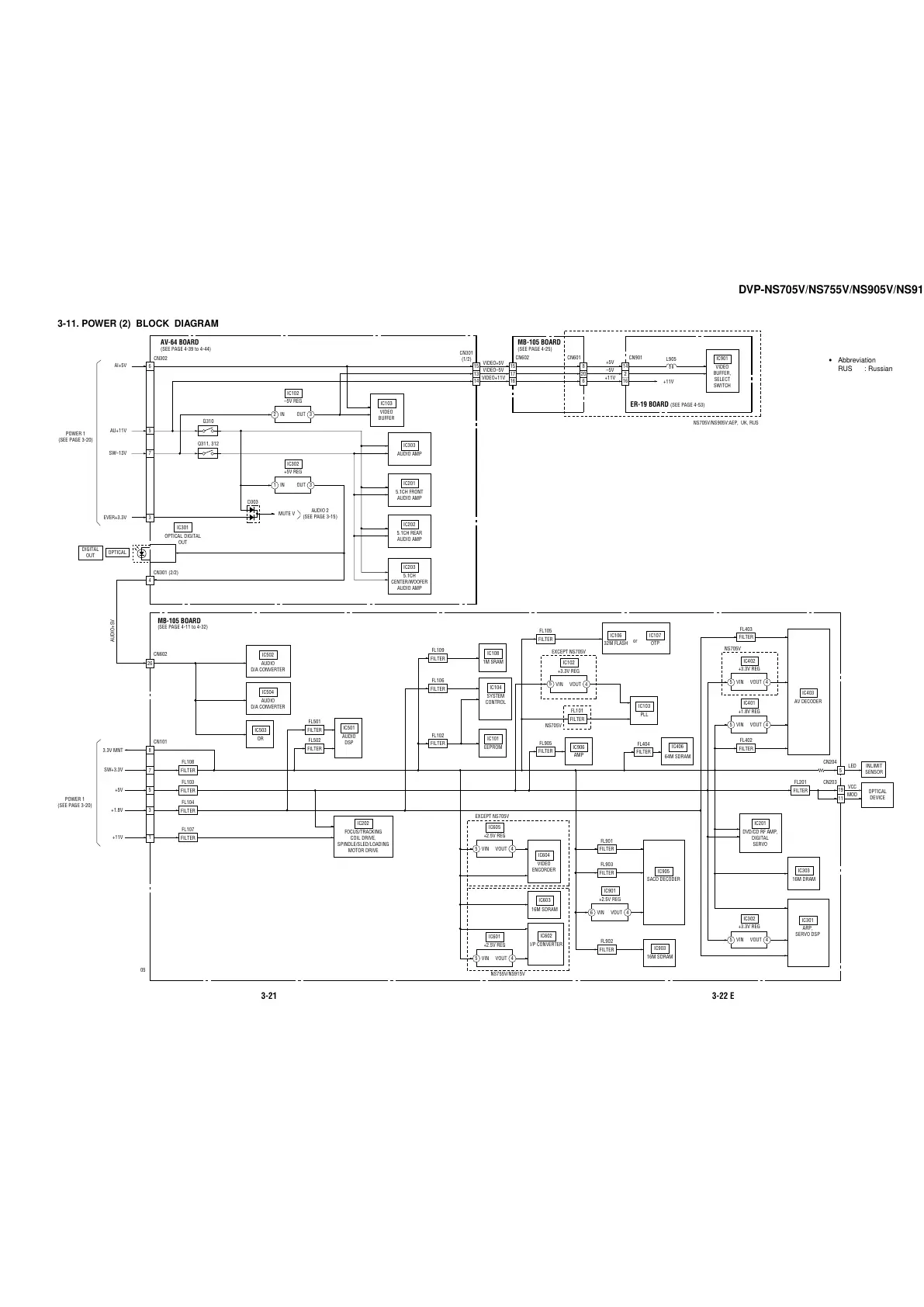
DVP-NS705V/NS755V/NS905V/NS915V
3-21 3-22 E
3-11. POWER (2) BLOCK DIAGRAM
SW+3.3V
3.3V MNT
AUDIO+5V
+5V
+1.8V
+11V
11
19
OPTICAL
DEVICE
MB-105 BOARD
(SEE PAGE 4-11 to 4-32)
CN101
CN203
INLIMIT
SENSOR
5
CN204
IC502
AUDIO
D/A CONVERTER
IC202
FOCUS/TRACKING
COIL DRIVE,
SPINDLE/SLED/LOADING
MOTOR DRIVE
IC406
64M SDRAM
IC501
AUDIO
DSP
IC402
+3.3V REG
4VOUT
5
VIN
IC401
+1.8V REG
4VOUT
5
VIN
IC302
+3.3V REG
4VOUT
5
VIN
CN602
FILTER
FL108
7
FILTER
FL201
FILTER
FL103
5
FILTER
FL104
3
FILTER
FL107
IC303
16M DRAM
IC201
DVD/CD RF AMP,
DIGITAL
SERVO
IC403
AV DECODER
IC301
ARP,
SERVO DSP
VCC
MOD
LED
FILTER
FL404
FILTER
FL403
FILTER
FL402
IC103
PLL
IC101
EEPROM
IC503
OR
IC906
AMP
FL905
IC604
VIDEO
ENCORDER
IC603
16M SDRAM
IC903
16M SDRAM
IC602
I/P CONVERTER
FILTER
FL502
FILTER
FL501
IC504
AUDIO
D/A CONVERTER
IC104
SYSTEM
CONTROL
FILTER
FL102
IC108
1M SRAM
FILTER
FL109
FILTER
FL106
IC106
32M FLASH
IC107
OTP
FILTER
FL105
or
IC905
SACD DECODER
FILTER
FL901
FILTER
FL903
FILTER
FL902
1
POWER 1
(SEE PAGE 3-20)
8
4
26
15
AV-64 BOARD
(SEE PAGE 4-39 to 4-44)
ER-19 BOARD
(SEE PAGE 4-53)
NS705V/NS905V:AEP, UK, RUS
IC103
VIDEO
BUFFER
IC901
VIDEO
BUFFER,
SELECT
SWITCH
IC203
5.1CH
CENTER/WOOFER
AUDIO AMP
IC102
–5V REG
3OUT
AI+5V
2
IN
IC302
+5V REG
3OUT
1
IN
MUTE V
SW–13V
EVER+3.3V
AU+11V
D303
IC301
OPTICAL DIGITAL
OUT
CN301 (2/2)
CN302
POWER 1
(SEE PAGE 3-20)
IC202
5.1CH REAR
AUDIO AMP
IC303
AUDIO AMP
IC201
5.1CH FRONT
AUDIO AMP
Q310
Q311, 312
OPTICAL
DIGITAL
OUT
13
14
MB-105 BOARD
(SEE PAGE 4-25)
15
17
16
8
20
6
CN301
(1/2)
CN901CN602 CN601
+11V
+11V
–5V
+5V
L905
6
5
7
3
05
Abbreviation
RUS : Russian
FILTER
IC901
+2.5V REG
4VOUTVIN
IC601
+2.5V REG
4VOUT
5
VIN
IC605
+2.5V REG
4VOUT
5
VIN
14
2
16
AUDIO 2
(SEE PAGE 3-15)
EXCEPT NS705V
NS755V/NS915V
6
IC102
+3.3V REG
4VOUT
5
VIN
EXCEPT NS705V
NS705V
VIDEO+5V
VIDEO–5V
VIDEO+11V
FILTER
FL101
NS705V
All manuals and user guides at all-guides.com

Table of Contents

Related product manuals