EasyManua.ls Logo

Thomas T175 - Page 148

Thomas T175
231 pages
Print Icon
To Next Page IconTo Next Page
To Next Page IconTo Next Page
To Previous Page IconTo Previous Page
To Previous Page IconTo Previous Page
Loading...
5
5-7
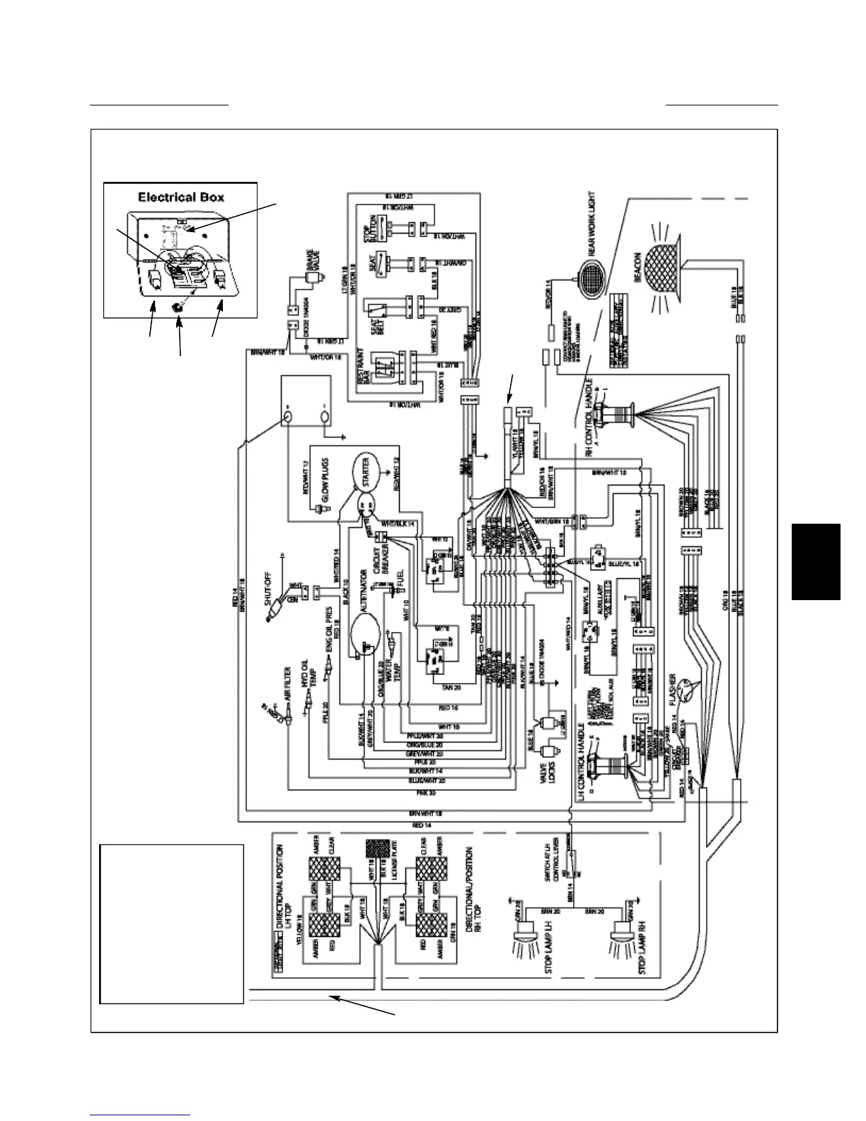
WIRING SCHEMATIC 5.2
Engine Electrical Wiring 175
1. Engine Wire Harness
2. Light Kit Harness
3. Electrical Box Assy
4. Fuse Panel & Circuit
Breaker
5. Relay
6. Black Knob w/Brass
Insert
2
5
1
3
4
6
5
C4188

Table of Contents

Related product manuals