EasyManua.ls Logo

Vanair 050817 - Wiring Diagram - Air N Arc 200 Series

Default Icon
184 pages
Print Icon
To Next Page IconTo Next Page
To Next Page IconTo Next Page
To Previous Page IconTo Previous Page
To Previous Page IconTo Previous Page
Loading...
SECTION 8: DIAGRAMS AIR N ARC
®
200 SERIES ALL-IN-ONE POWER SYSTEM
®
PAGE - 112 090019-OP_r0
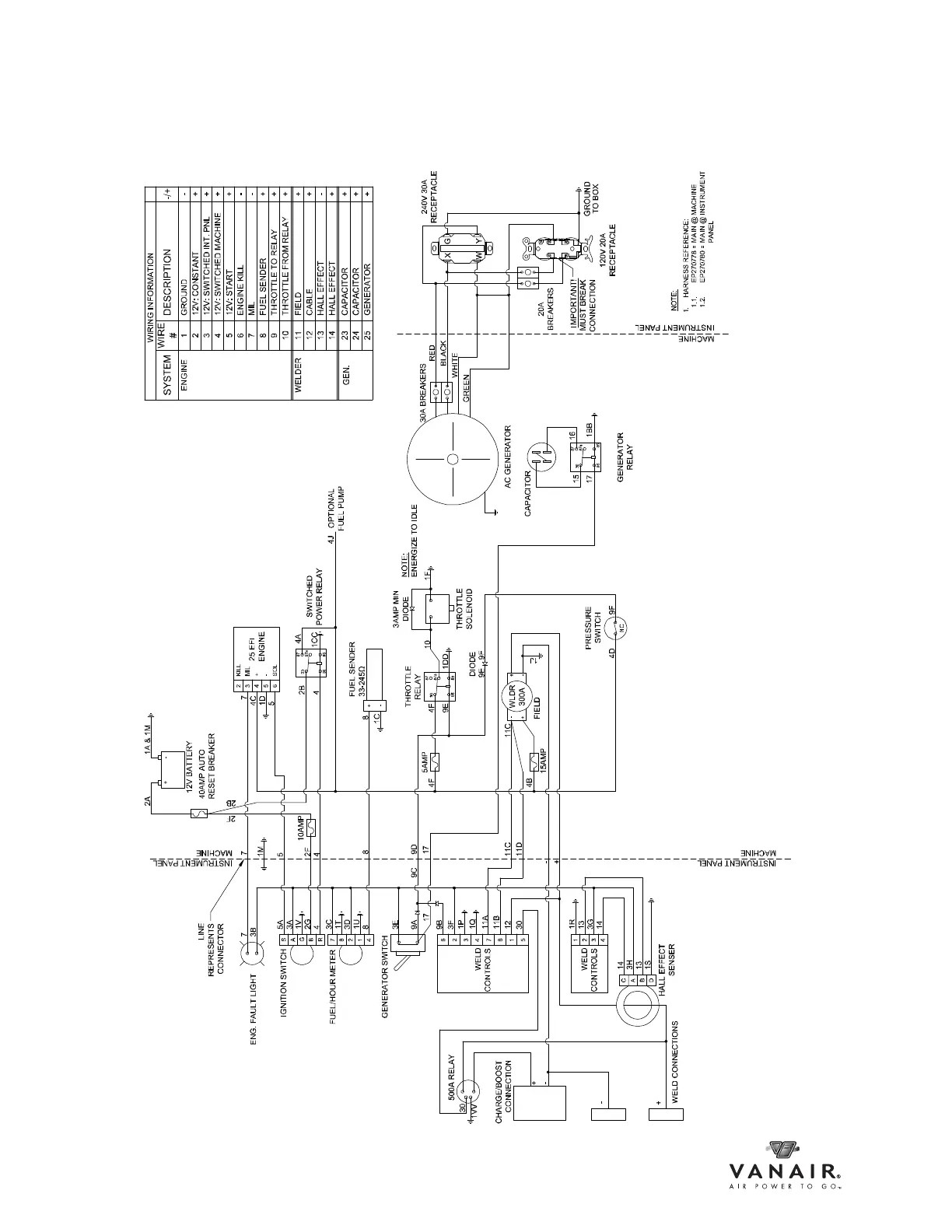
8.2 WIRING DIAGRAM - AIR N ARC 200 SERIES
ID270712-S1_r0

Table of Contents

Related product manuals