EasyManua.ls Logo

Case 445 - Page 30

Case 445
252 pages
Print Icon
To Next Page IconTo Next Page
To Next Page IconTo Next Page
To Previous Page IconTo Previous Page
To Previous Page IconTo Previous Page
Loading...
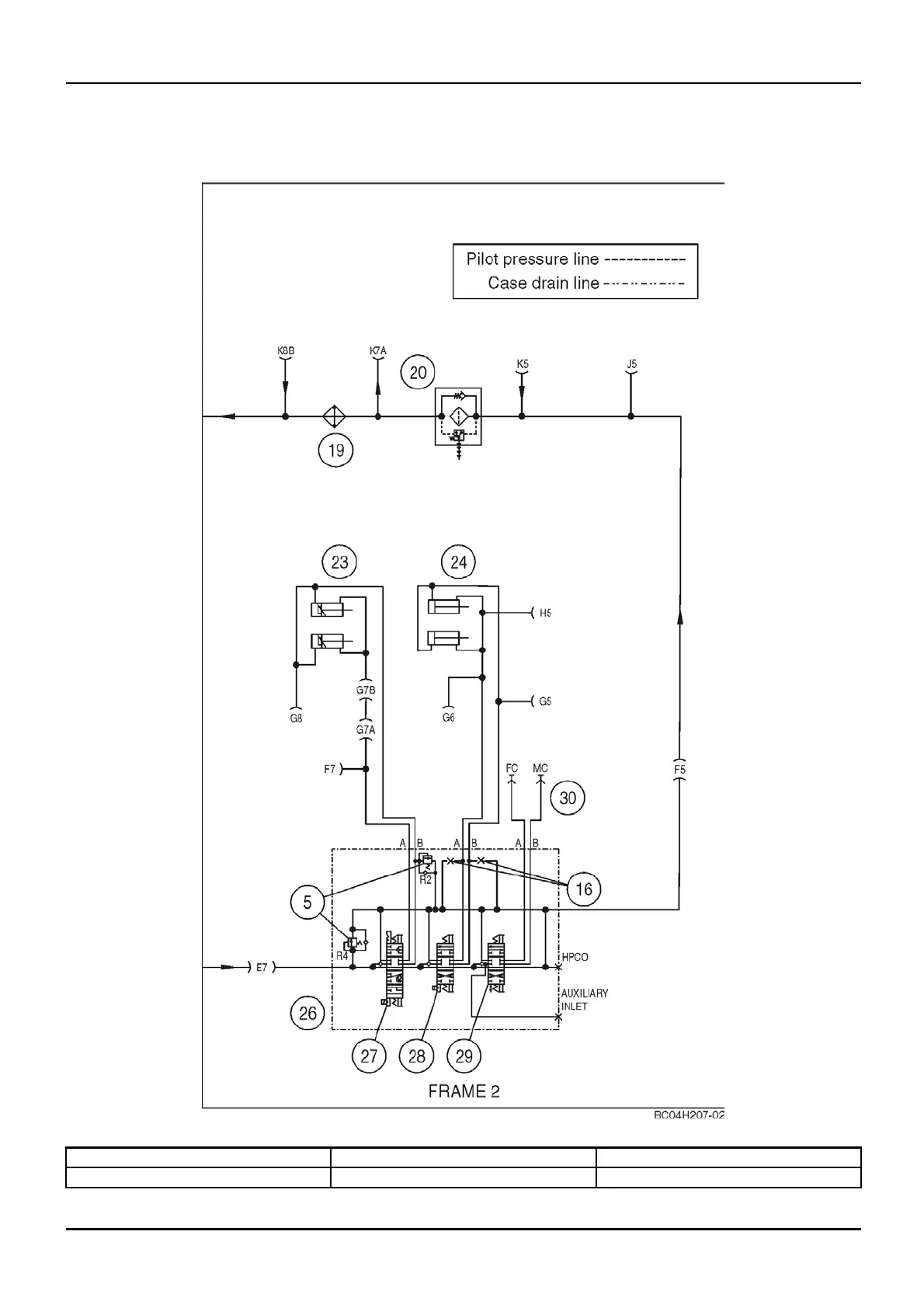
DISTRIBUTION SYSTEMS - PRIMARY HYDRAULIC POWER SYSTEM
PRIMARY HYDRAULIC POWER SYSTEM - Hydraulic schematic
frame 02 (A.10.A - C.20.H.02)
435, 445, 445CT
bc04h207-02 1
5. Circuit relief valve
23. Tilt cylinders
28. Lift spool
26. Orice 24. Lift cylinders
29. Auxilia ry spool
1 04/05/2005
A.10.A / 10

Table of Contents

Related product manuals