EasyManua.ls Logo

Case 445 - C.20.H.01) 435, 445, 445 Ct

Case 445
252 pages
Print Icon
To Next Page IconTo Next Page
To Next Page IconTo Next Page
To Previous Page IconTo Previous Page
To Previous Page IconTo Previous Page
Loading...
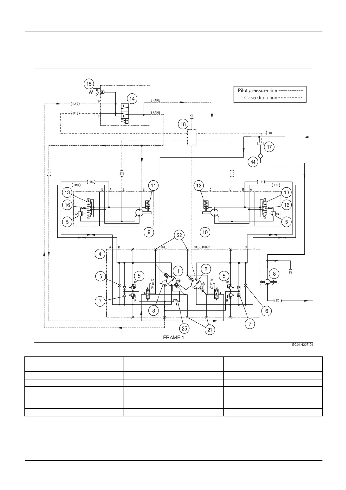
DISTRIBUTION SYSTEMS - PRIMARY HYDRAULIC POWER SYSTEM
PRIMARY HYDRAULIC POWER SYSTEM - Hydraulic schematic
frame 01 (A.10.A - C.20.H.01)
435, 445, 445CT
bc04h207-01 1
1. Left piston pump 9. Left drive motor
17. Hydraulic reservoir
2. Right piston pump 10. Right drive motor
18. Drain manifold
3. Charge pump 11. Left brake
21. Backup alarm switch ports
4. Hydrostatic pump 12. Right brake 22. Brake light switch ports
5. Circuit relief valve
13. Flushing valve
25. Main relief valve
6. Tow valve 14. Brake solenoid valve 44. 100 Mesh screen
7. Check valve 15. Charge pressure switch
8. Hydraulic pump
16. Orice
1 04/05/2005
A.10.A / 9

Table of Contents

Related product manuals