EasyManua.ls Logo

Case 445 - Page 34

Case 445
252 pages
Print Icon
To Next Page IconTo Next Page
To Next Page IconTo Next Page
To Previous Page IconTo Previous Page
To Previous Page IconTo Previous Page
Loading...
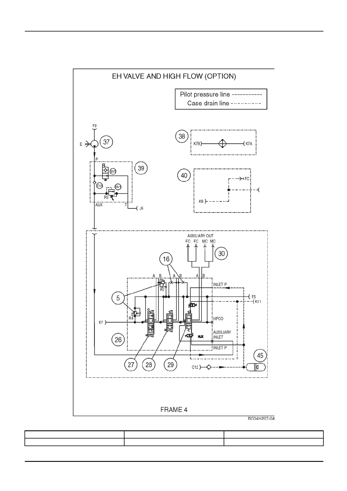
DISTRIBUTION SYSTEMS - PRIMARY HYDRAULIC POWER SYSTEM
PRIMARY HYDRAULIC POWER SYSTEM - Hydraulic schematic
frame 04 (A.10.A - C.20.H.04)
435, 445, 445CT
bc04h207-04 1
5. Circuit relief valve 28. Lift spool 38. High ow oil cooler
16. Orice
29. Auxilia ry spool
39. High ow control valve
1 04/05/2005
A.10.A / 14

Table of Contents

Related product manuals