EasyManua.ls Logo

CleaverBrooks CB - Page 33

CleaverBrooks CB
146 pages
Print Icon
To Next Page IconTo Next Page
To Next Page IconTo Next Page
To Previous Page IconTo Previous Page
To Previous Page IconTo Previous Page
Loading...
750-96 (revised 2010)
Model CB Packaged Boiler Manual
1-21
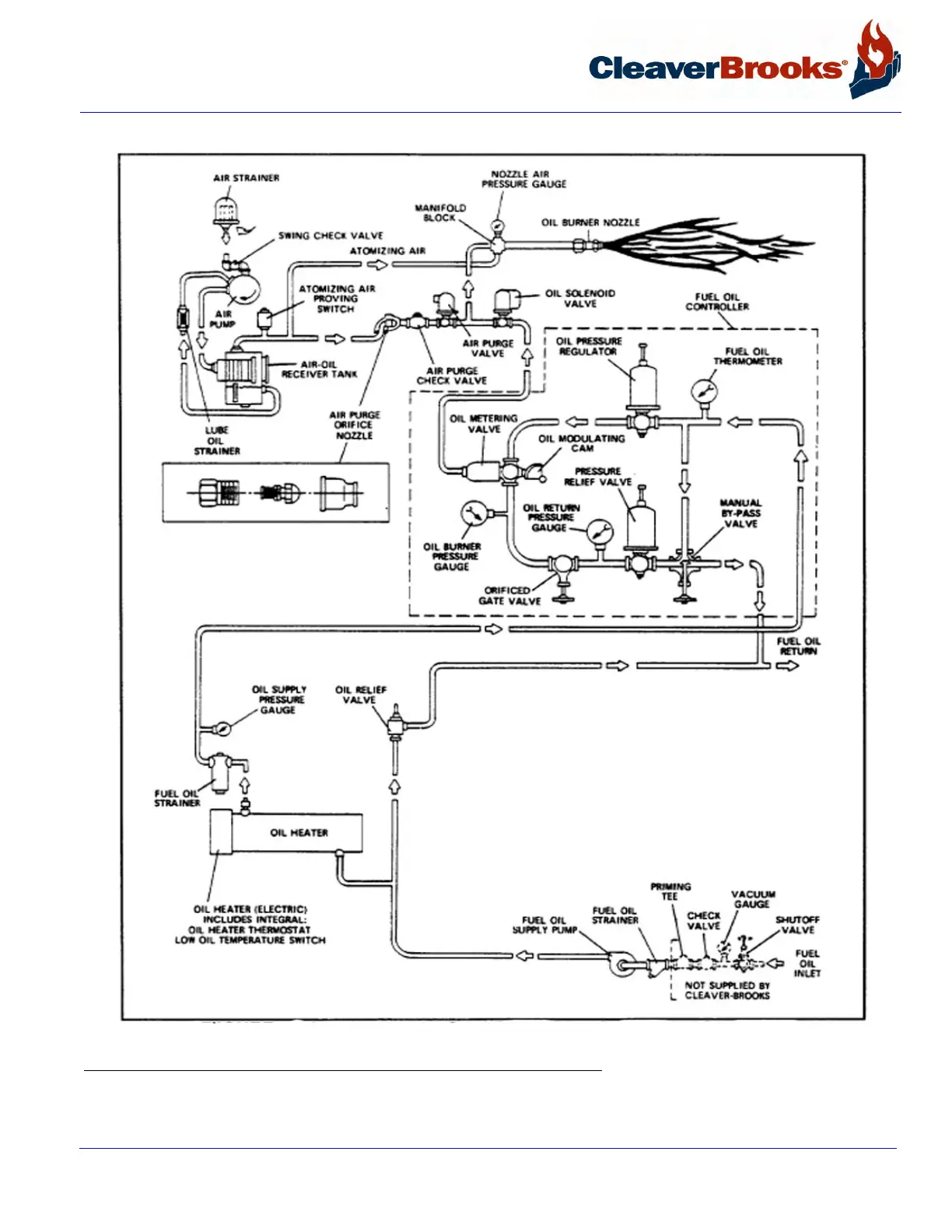
1.16 — Oil Fuel Flow: Heavy Oil
FIGURE 1-10. No. 5 Heavy Oil Flow Diagram

Table of Contents

Related product manuals