EasyManua.ls Logo

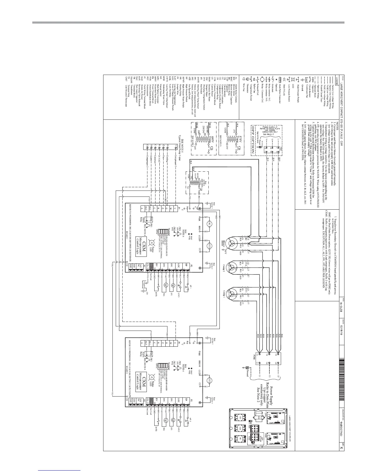
ClimateMaster TCH072 - Typical Wiring Diagram - TCH;V Units with CXM

ClimateMaster TCH072
80 pages
Print Icon
To Next Page IconTo Next Page
To Next Page IconTo Next Page
To Previous Page IconTo Previous Page
To Previous Page IconTo Previous Page
Loading...
THE SMART SOLUTION FOR ENERGY EFFICIENCY
Tranquility
®
Compact Belt Drive (TCH/V) Series
Rev.: July 25, 2017
45
climatemaster.com
Typical Wiring Diagram - TCH/V Units with CXM

Table of Contents

Related product manuals