EasyManua.ls Logo

Compumatic MINIDART v3 - Minidart RS(RS485) Electronic Schematics

Default Icon
79 pages
Print Icon
To Next Page IconTo Next Page
To Next Page IconTo Next Page
To Previous Page IconTo Previous Page
To Previous Page IconTo Previous Page
Loading...
-73-
A
PPENDIX
L- M
INIDART
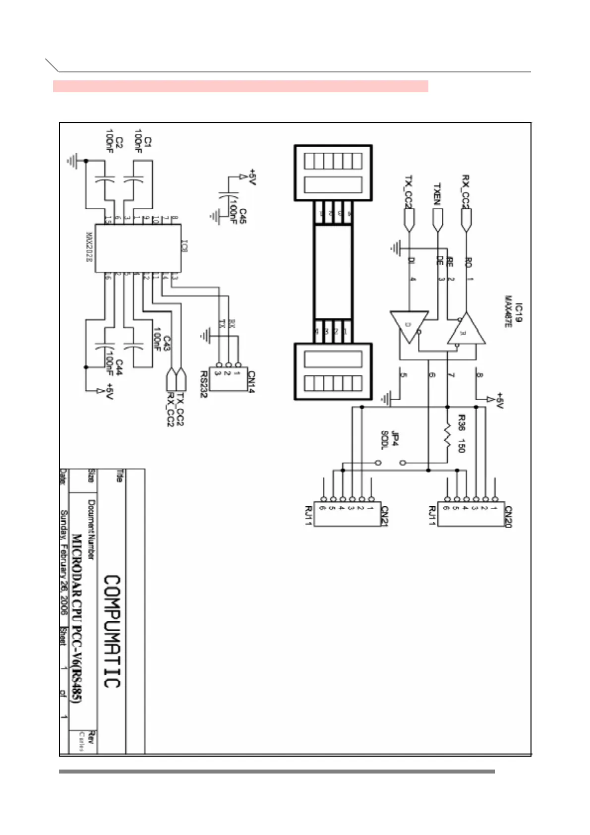
RS(RS485) ELECTRONIC SCHEMATICS
APPENDIX L- MINIDART RS(RS485) ELECTRONIC SCHEMATICS

Table of Contents