EasyManua.ls Logo

Engine distributors WSG-1068 - Page 240

Default Icon
331 pages
Print Icon
To Next Page IconTo Next Page
To Next Page IconTo Next Page
To Previous Page IconTo Previous Page
To Previous Page IconTo Previous Page
Loading...
224
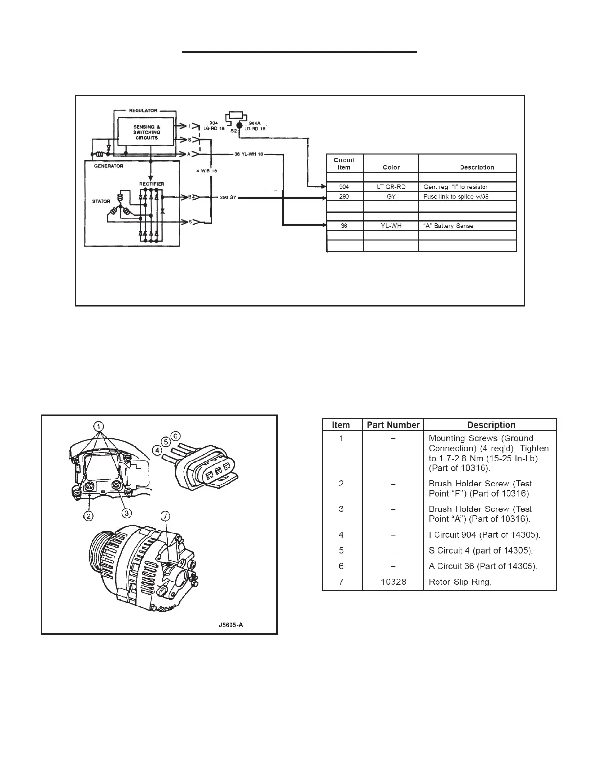
WSG-1068 CHARGING SYSTEM
Recommended Generator Wiring
Before performing generator tests on the unit, note
conditions such as: slow cranking, dead battery, charge
indicator lamp stays on with engine running, etc. This
information will aid in isolating the part of the system
causing the symptom.
Voltage Regulator and Back of Governor

Table of Contents

Related product manuals