EasyManua.ls Logo

Faraday MPC-1500 Plus - Surface Mounting Instructions - 12530

Faraday MPC-1500 Plus
127 pages
Print Icon
To Next Page IconTo Next Page
To Next Page IconTo Next Page
To Previous Page IconTo Previous Page
To Previous Page IconTo Previous Page
Loading...
12530/12540 OWNER'S MANUAL
P/N 447203 Issue I IV-2
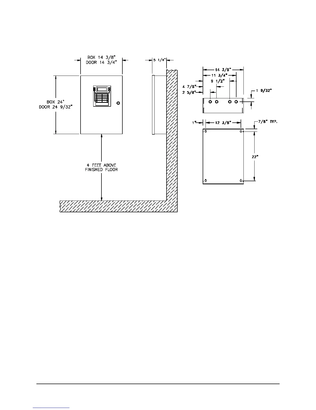
A. Surface Mounting Instructions - 12530
To mount the enclosure:
1. Mount the enclosure at a convenient height for viewing indicators and operating switches.
2. Use four #10 lag screws (not supplied) to secure the control unit to the wall. The screw type and
length must support the control unit, options and battery set.
Note: You may need a different screw type, depending on the wall material.
3. The 12408 Auxiliary Power Supply or battery enclosure may be mounted immediately below the main
enclosure, close nipple, allowing a minimum of 1 inch in between the enclosures for clearance
between the doors. Keeping the wire run to the control unit short will keep the voltage drop to a
minimum.

Table of Contents