EasyManua.ls Logo

IHI 17VX3 - Hydraulic System Diagram

IHI 17VX3
130 pages
Print Icon
To Next Page IconTo Next Page
To Next Page IconTo Next Page
To Previous Page IconTo Previous Page
To Previous Page IconTo Previous Page
Loading...
STRUCTURE
17VX3
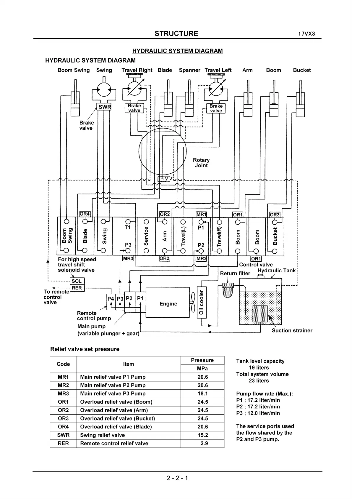
HYDRAULIC SYSTEM DIAGRAM
HYDRAULIC SYSTEM DIAGRAM
-,
Bucket
Suction
strainer
Boom
Arm
Rotary
Joint
,..---
,
,
I
t
t
,
I
I
,
I
t
t
t
-----..1
Engine
Blade
Spanner
Travel
Left
t
t
""------
1'----.11
~--.--
__
__I
Control
valve l
Hydraulic
Tank:
,
t
,
t
r-
-----..1
t
Brake
valve
Remote
control
pump
Main
pump
(variable
plunger
+ gear)
Boom
Swing
Swing
Relief
valve
set
pressure
Code
Pressure
Item
MPa
MR1
Main relief valve
P1
Pump 20.6
MR2 Main relief valve
P2
Pump 20.6
MR3 Main relief valve
P3
Pump
18.1
OR1
Overload
relief
valve (Boom) 24.5
OR2 Overload
relief
valve (Arm) 24.5
OR3 Overload
relief
valve (Bucket) 24.5
OR4 Overload
relief
valve (Blade) 20.6
SWR
Swing
relief valve 15.2
RER Remote
control
relief valve 2.9
Tank~velcapac~y
19
liters
Total system
volume
23
liters
Pump
flow
rate (Max.):
P1
; 17.2 liter/min
P2
; 17.2 liter/min
P3
; 12.0 liter/min
The
service
ports
used
the
flow
shared
by
the
P2
and
P3
pump.
2 - 2 - 1

Table of Contents

Related product manuals