EasyManua.ls Logo

IHI 17VX3 - Monitor Assembly

IHI 17VX3
130 pages
Print Icon
To Next Page IconTo Next Page
To Next Page IconTo Next Page
To Previous Page IconTo Previous Page
To Previous Page IconTo Previous Page
Loading...
STRUCTURE
17VX3
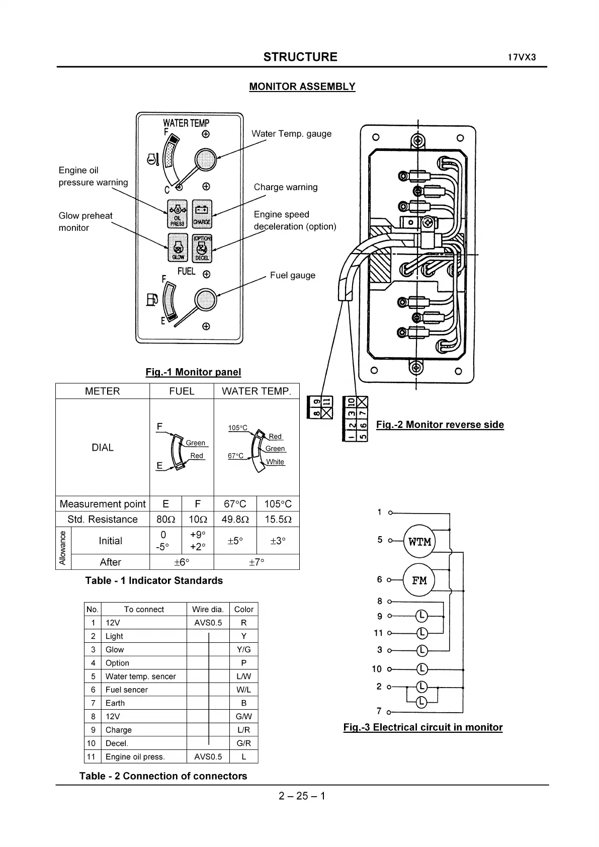
MONITOR ASSEMBLY
o
o
Fig.-2
Monitor
reverse
side
o
-
It')
Fuel gauge
Charge warning
Engine speed
deceleration (option)
Water
Temp. gauge
WATER TEMP.FUEL
WATER
TEMP
F
(f)
F
Fig.-1
Monitor
panel
DIAL
METER
Engine oil
pressure warning
Glow preheat
monitor
Measurement point E F
67°C
105°C
Std. Resistance
800
100
49.80
15.50
~
Initial
0
+9°
±5° ±3°
c
ro
-5° +2°
~
~
After
±6° ±7°
Table - 1
Indicator
Standards
5
6
No. To connect Wire dia. Color
1
12V
AVSO.5 R
2 Light Y
3
Glow
Y/G
4 Option P
5
Water
temp. sencer
LIW
6
Fuelsencer
W/L
7 Earth B
8
12V
GIW
9
Charge L/R
10 Decel.
G/R
11
Engine oil press. AVSO.5 L
:~
11
o-----0-J
3 L
10
Lt----
.......
2 0
70------.1
Fig.-3 Electrical
circuit
in
monitor
Table - 2
Connection
of
connectors
2 - 25 - 1

Table of Contents

Related product manuals