EasyManua.ls Logo

Linde E30 - Page 57

Linde E30
168 pages
Print Icon
To Next Page IconTo Next Page
To Next Page IconTo Next Page
To Previous Page IconTo Previous Page
To Previous Page IconTo Previous Page
Loading...
Service Training
Section 2.6
Page 3
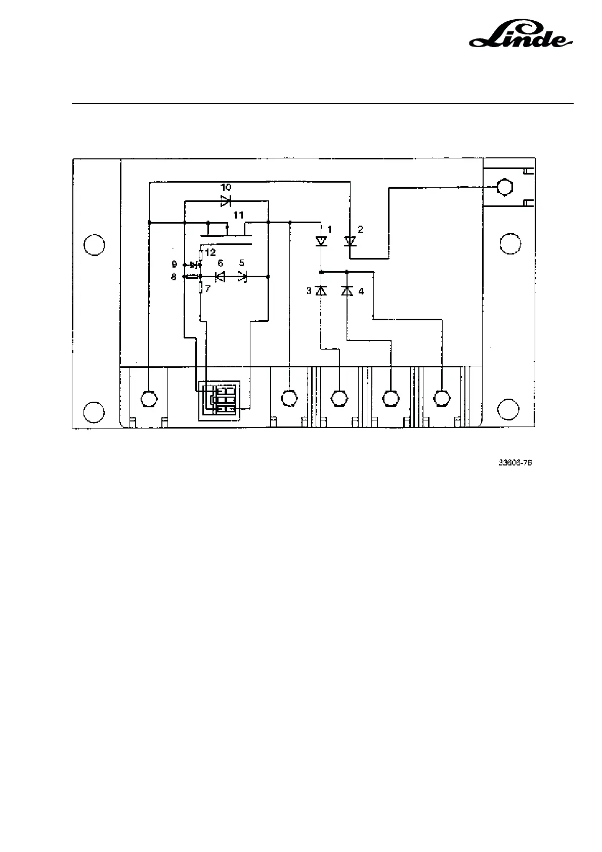
1 Freewheel diode
2 Regenerative braking diode
3 Braking diode
4 Braking diode
5 Zener diode
6 Diode
7 Ballast Zener diode
8 Leakage resistor
9 Zener diode
10 Protective diode
11 MOSFET transistor
12 Gate ballast resistor
Specifications:
Voltage: 80 V
Max. current: 430 A at 70 °C

Table of Contents

Related product manuals