EasyManua.ls Logo

Mitsubishi LANCER EVOLUTION-IV 1998

Mitsubishi LANCER EVOLUTION-IV 1998
526 pages
To Next Page IconTo Next Page
To Next Page IconTo Next Page
To Previous Page IconTo Previous Page
To Previous Page IconTo Previous Page
Loading...
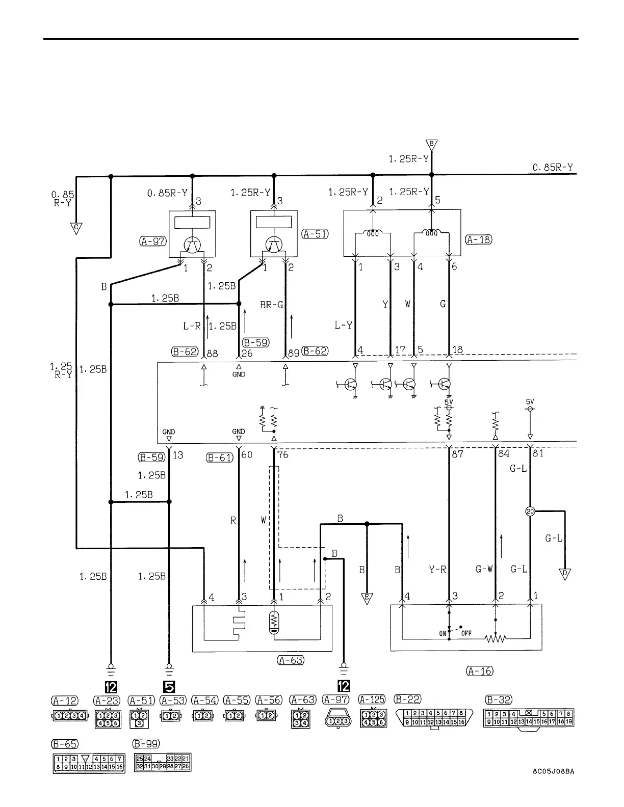
CIRCUIT DIAGRAM Engine Control System
ENGINE
CONTROL
RELAY
CAMSHAFT
POSITION
SENSOR
CRANK
ANGLE
SENSOR
IDLE SPEED
CONTROL
SERVO
ENGINE-
ECU
O
2
SENSOR
IDLE
SWITCH
THROTTLE POSITION SENSOR
FRONT VIEW
FRONT VIEW
C-30
ENGINE CONTROL SYSTEM (CONTINUED)

Table of Contents

Related product manuals