EasyManua.ls Logo

Mitsubishi LANCER EVOLUTION-IV 1998

Mitsubishi LANCER EVOLUTION-IV 1998
526 pages
To Next Page IconTo Next Page
To Next Page IconTo Next Page
To Previous Page IconTo Previous Page
To Previous Page IconTo Previous Page
Loading...
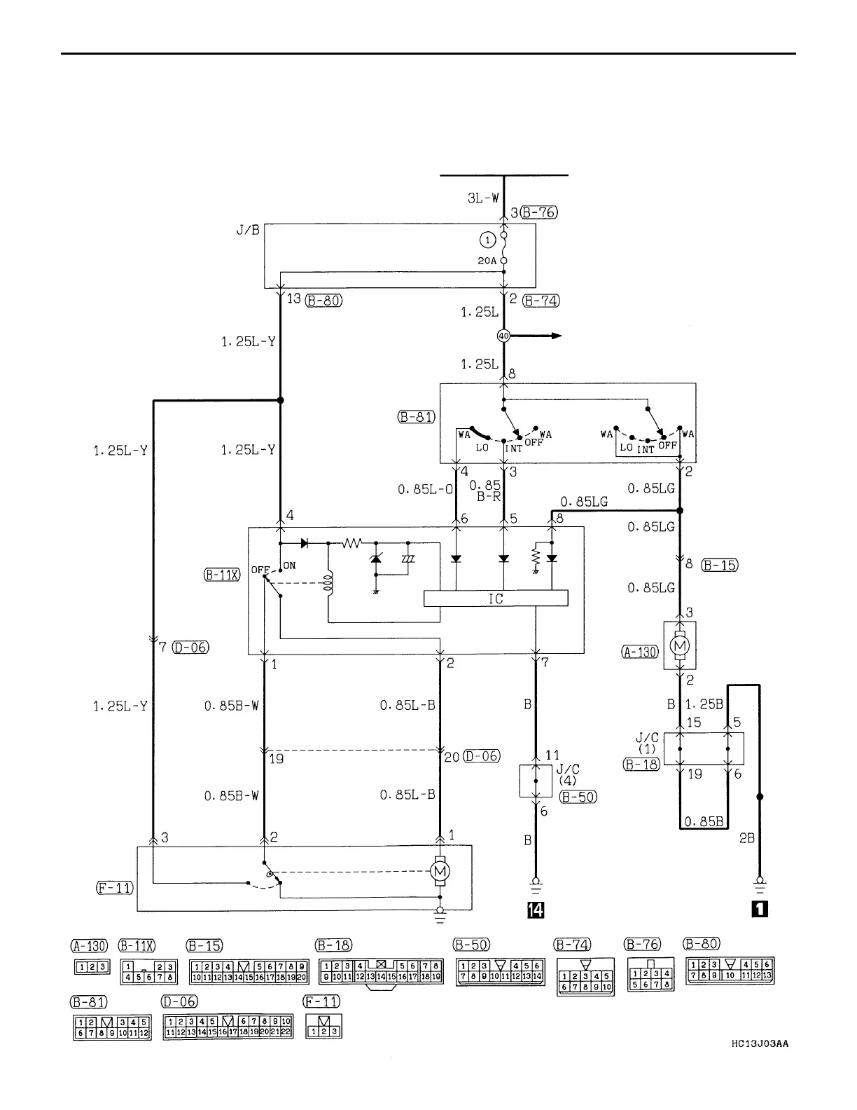
CIRCUIT DIAGRAM Rear Wiper and Washer
IGNITION SWITCH (ACC)
WINDSHIELD WIPER
AND WASHER
COLUMN
SWITCH
REAR
INTERMITTENT
WIPER RELAY
WASHER
MOTOR
REAR
WIPER
MOTOR
B-73
REAR WIPER AND WASHER

Table of Contents

Related product manuals