EasyManua.ls Logo

Mitsubishi LANCER EVOLUTION-IV 1998

Mitsubishi LANCER EVOLUTION-IV 1998
526 pages
To Next Page IconTo Next Page
To Next Page IconTo Next Page
To Previous Page IconTo Previous Page
To Previous Page IconTo Previous Page
Loading...
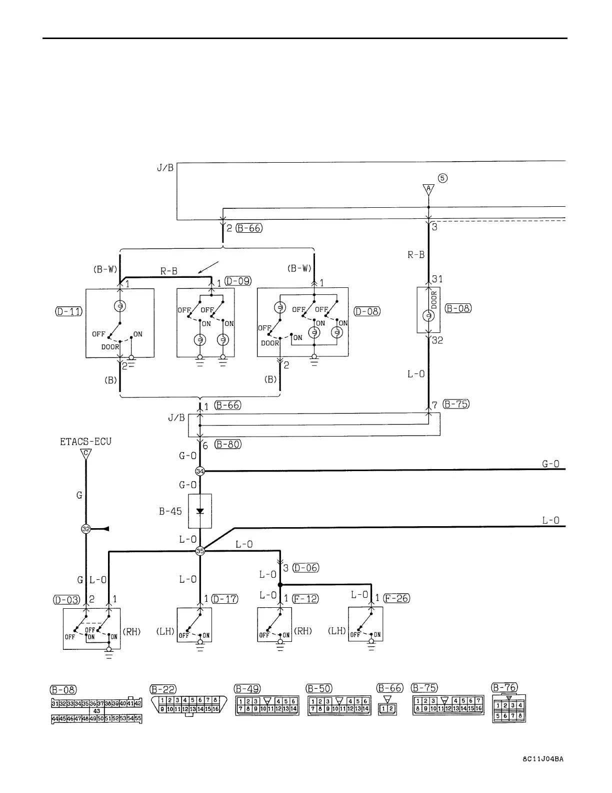
CIRCUIT DIAGRAM
Central Door Locking System
<Vehicles with Keyless Entry System>
MULTI-PURPOSE
FUSE
VEHICLES WITHOUT
SUNROOF
VEHICLES WITH SUNROOF
ROOM
LAMP
VEHICLES WITH
MAP LAMP
ROOM
LAMP
MAP LAMP
COMBINATION
METER
DIODE
FRONT DOOR
SWITCH
REAR DOOR
SWITCH
FRONT VIEW
SUNROOF
C-46
CENTRAL DOOR LOCKING SYSTEM <VEHICLES WITH KEYLESS ENTRY
SYSTEM> (CONTINUED)

Table of Contents

Related product manuals