EasyManua.ls Logo

Mitsubishi LANCER EVOLUTION-IV 1998 - Page 65

Mitsubishi LANCER EVOLUTION-IV 1998
526 pages
To Next Page IconTo Next Page
To Next Page IconTo Next Page
To Previous Page IconTo Previous Page
To Previous Page IconTo Previous Page
Loading...
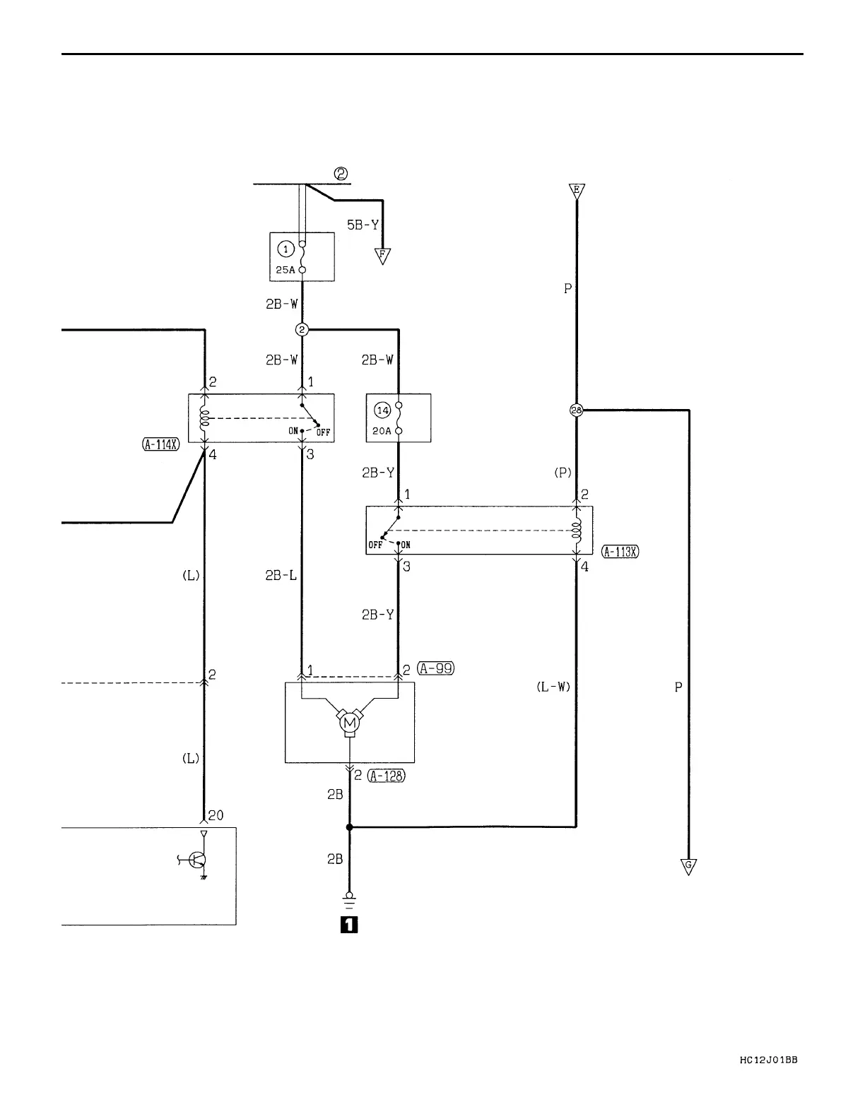
CIRCUIT DIAGRAM Heater and Manual Air Conditioner
FUSIBLE LINK
DEDICATED
FUSE
CONDENSER
FAN MOTOR
RELAY (HI)
DEDICATED
FUSE
CONDENSER
FAN MOTOR
RELAY (LO)
CONDENSER
FAN MOTOR
AUTOMATIC
COMPRESSOR ECU
B-61

Table of Contents

Related product manuals