EasyManua.ls Logo

Monaco LaPalma - Jump Starting

Default Icon
366 pages
Print Icon
To Next Page IconTo Next Page
To Next Page IconTo Next Page
To Previous Page IconTo Previous Page
To Previous Page IconTo Previous Page
Loading...
2 • 62
2004 • LaPalma
Driving & Safety
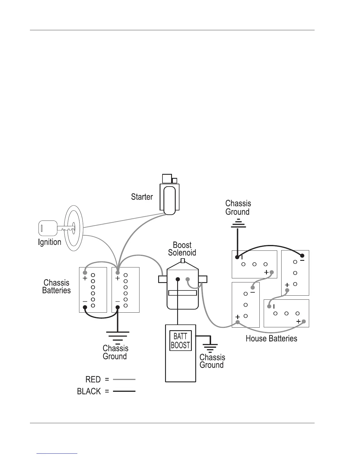
Alternative Starting Procedure:
A weak or discharged battery will not supply the amount of CCA
(Cold Cranking Amps) necessary to initiate and maintain cranking the
engine while supplying the required voltage to start the engine. If the engine
fails to crank, or cranks slowly due to a weak chassis battery, there are
electrical back-up systems in place that will increase chassis battery voltage.
Battery Boost Switch:
The Battery Boost switch engages a heavy-duty solenoid to electrically
connect the house batteries to the engine battery in the event the engine won't
crank or cranks slowly. The solenoid is designed for short-term high current
intermittent use. Engaging the boost solenoid for an extended period will
damage the solenoid.
Jump Starting
08349

Table of Contents

Related product manuals