EasyManua.ls Logo

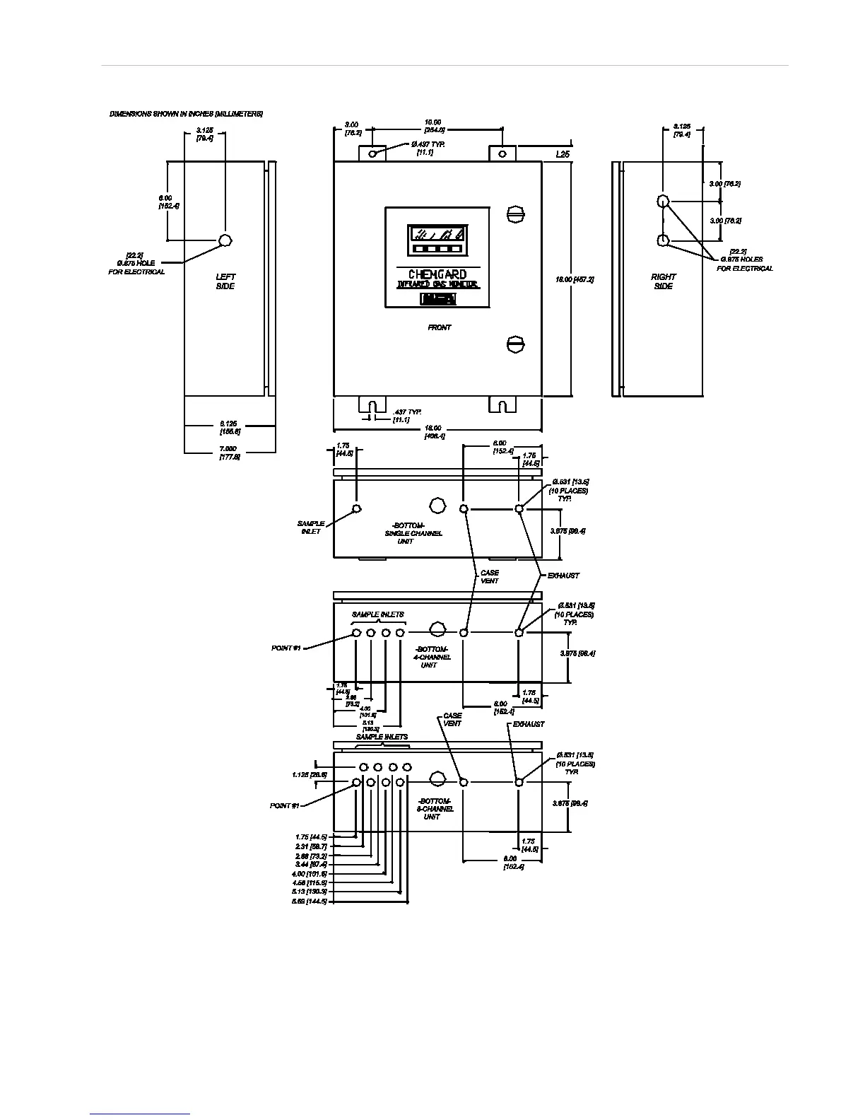
MSA Chemgard - Figure 2-2. Mounting Dimensions

MSA Chemgard
74 pages
Print Icon
To Next Page IconTo Next Page
To Next Page IconTo Next Page
To Previous Page IconTo Previous Page
To Previous Page IconTo Previous Page
Loading...
Chemgard Infrared Gas Monitor
Section 2, Installation and Setup
2-3
Figure 2-2. Mounting Dimensions

Table of Contents

Related product manuals