EasyManua.ls Logo

Olec OLITE - AL 25, al 25-2 Capacitor Assembly; AL 23 Capacitor Assembly

Olec OLITE
118 pages
Print Icon
To Next Page IconTo Next Page
To Next Page IconTo Next Page
To Previous Page IconTo Previous Page
To Previous Page IconTo Previous Page
Loading...
5-10 94MS20 Rev. B4
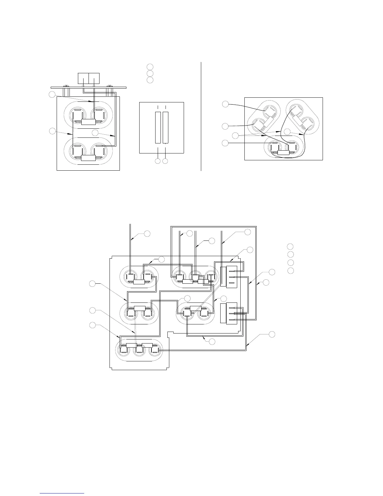
AL 25, AL 25-2 Capacitor Assembly
Capacitor Assembly 62D126
(New Style)
Old Style
2
1
Blue
Yellow
3 Orange
Wires to Capacitors
FRONT PCB
21
12µƒ
12µƒ
8µƒ
8µƒ
8µƒ
3
1
2
3
2
1
1
3
AL 23 Capacitor Assembly
3 µƒ
9 µƒ
1250/1261
1250/1261
12 µƒ
BROWN
12 µƒ
12 µƒ
9 µƒ3 µƒ
BLUE
YELLOW
ORANGE
2
2
4
4
5
5
3
3
5
5
5
4
2
2
4
4
2
4
5
Capacitor Assembly 62D2753A00
D2753A

Table of Contents