EasyManua.ls Logo

Omron S8AS - Page 69

Omron S8AS
146 pages
Print Icon
To Next Page IconTo Next Page
To Next Page IconTo Next Page
To Previous Page IconTo Previous Page
To Previous Page IconTo Previous Page
Loading...
51
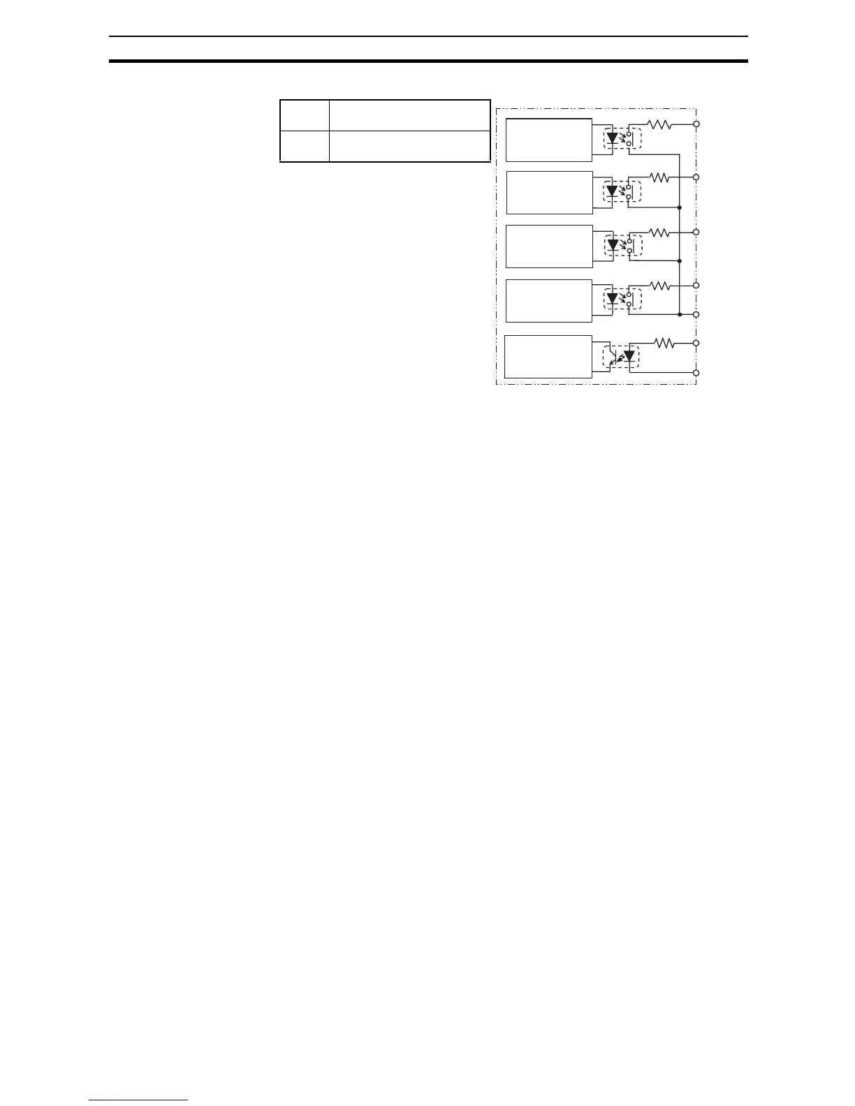
Power Supply and Input/Output Wiring Section 3-3
Internal Circuits
Output
circuits
30 VDC, 50 mA max.,
photoswitch output
Input
circuit
19.2 to 30.0 VDC
Minimum signal width: 10 ms
TRG+
TRG
TRP
LOW
TMP
LFE
Output
common
Tripping Alarm
Output circuit
Undervoltage
Detection
Output circuit
Maintenance
Forecast Monitor
Output circuit
External
Tripping Input
circuit
Over-tempera-
ture Output cir-
cuit

Table of Contents

Related product manuals