EasyManua.ls Logo

Penlon A200SP - System Connections; Anaesthesia System Connection Overview

Penlon A200SP
48 pages
Print Icon
To Next Page IconTo Next Page
To Next Page IconTo Next Page
To Previous Page IconTo Previous Page
To Previous Page IconTo Previous Page
Loading...
A200SP Absorber 17 User Manual
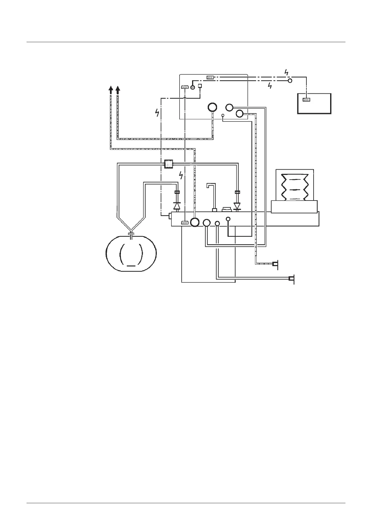
Hoses and cables schematc
showng the absorber
connected to a ventlator
control unt wth remote
screen
NOTE
1 Ventlator has sprometry
and oxygen montor
functons
2 Interface cablng s
shown for connecton to
the anaesthetc machne
on/off swtch and
absorber bag/ventlator
swtch
23
22
23
21 24
29
28
18
19
2
12
17
4
7
6
11
14
27
26
16
12
15
25
10
13
5
1
3
20
9
8
Installation and Operation
1 Ventlator bellows
2 Ventlator control unt
3 Outlets to anaesthetc gas scavengng system (ASS)
4 Bacteral flter
5 Absorber valve block
6 Heat and mosture exchanger (note that a combned unt
wth a bacteral flter can be used - see 521)
7 Patent
8 ommon gas outlet on anaesthetc machne (fresh gas
supply)
9 Auxlary outlet on anaesthetc machne (ventlator drve
gas supply)
10 Flow sensor - expratory
11 Flow sensor - nspratory
12 onnectors - sensor - patent pressure montor
13 Expratory valve - absorber
14 Inspratory valve - absorber
15 onnector - reservor bag
16 Inlet - absorber - fresh gas supply
17 Drve gas nlet - ventlator
18 Drve gas outlet - ventlator control unt to bellows
19 Outlet - ventlator exhaust valve
20 Inlet - bellows drve gas (routed through the absorber)
21 Input socket - oxygen montor sensor
22 Input socket - ventlator (anaesthetc machne nterface -
on/off swtch)
23 Interface connecton, absorber to ventlator
a) Absorber bag/ventlator control poston
b) Sprometer sensor sgnal
24 Interface output connecton on anaesthetc machne
25 Adustable pressure lmtng (APL) valve
26 Outlet from APL valve to ASS
27 Oxygen sensor
28 Remote screen unt
29 Output sgnal connector - ventlator control unt to remote
screen

Table of Contents

Related product manuals