EasyManua.ls Logo

Siemens Sicore II

Siemens Sicore II
86 pages
To Next Page IconTo Next Page
To Next Page IconTo Next Page
To Previous Page IconTo Previous Page
To Previous Page IconTo Previous Page
Loading...
System Components
Sicore II Installation and Commissioning Guide
667/HB/52600/000 Issue 2 Unrestricted
25
5. System Components
5.1. System Block Diagram
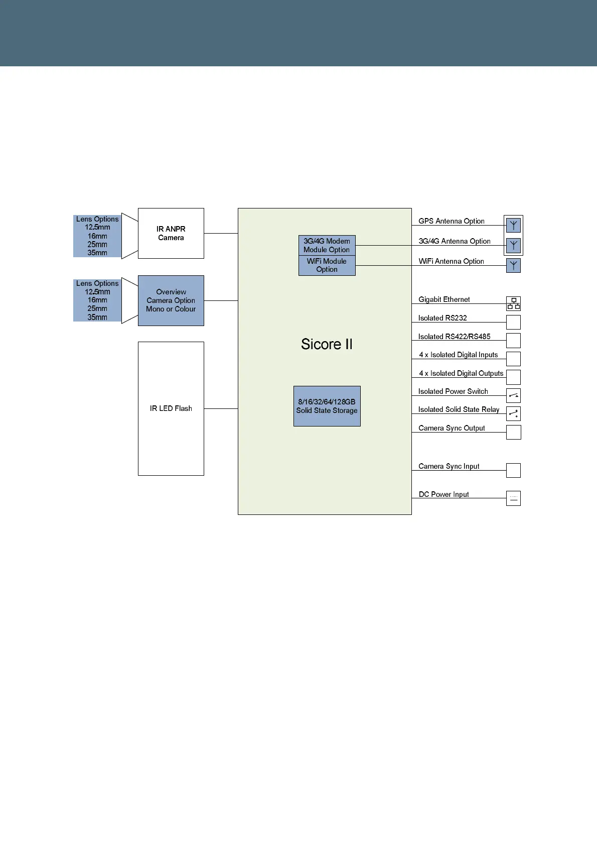
The Sicore II camera is a modular product that can be factory configured in a number of ways
to suit different applications. The main components and connections of the Sicore II Camera
are shown in Figure 4. The optional factory configuration parts are shown in blue.
Figure 4 – Sicore II System Overview

Table of Contents

Related product manuals