EasyManua.ls Logo

Strobel KA-ED - Page 74

Default Icon
78 pages
Print Icon
To Next Page IconTo Next Page
To Next Page IconTo Next Page
To Previous Page IconTo Previous Page
To Previous Page IconTo Previous Page
Loading...
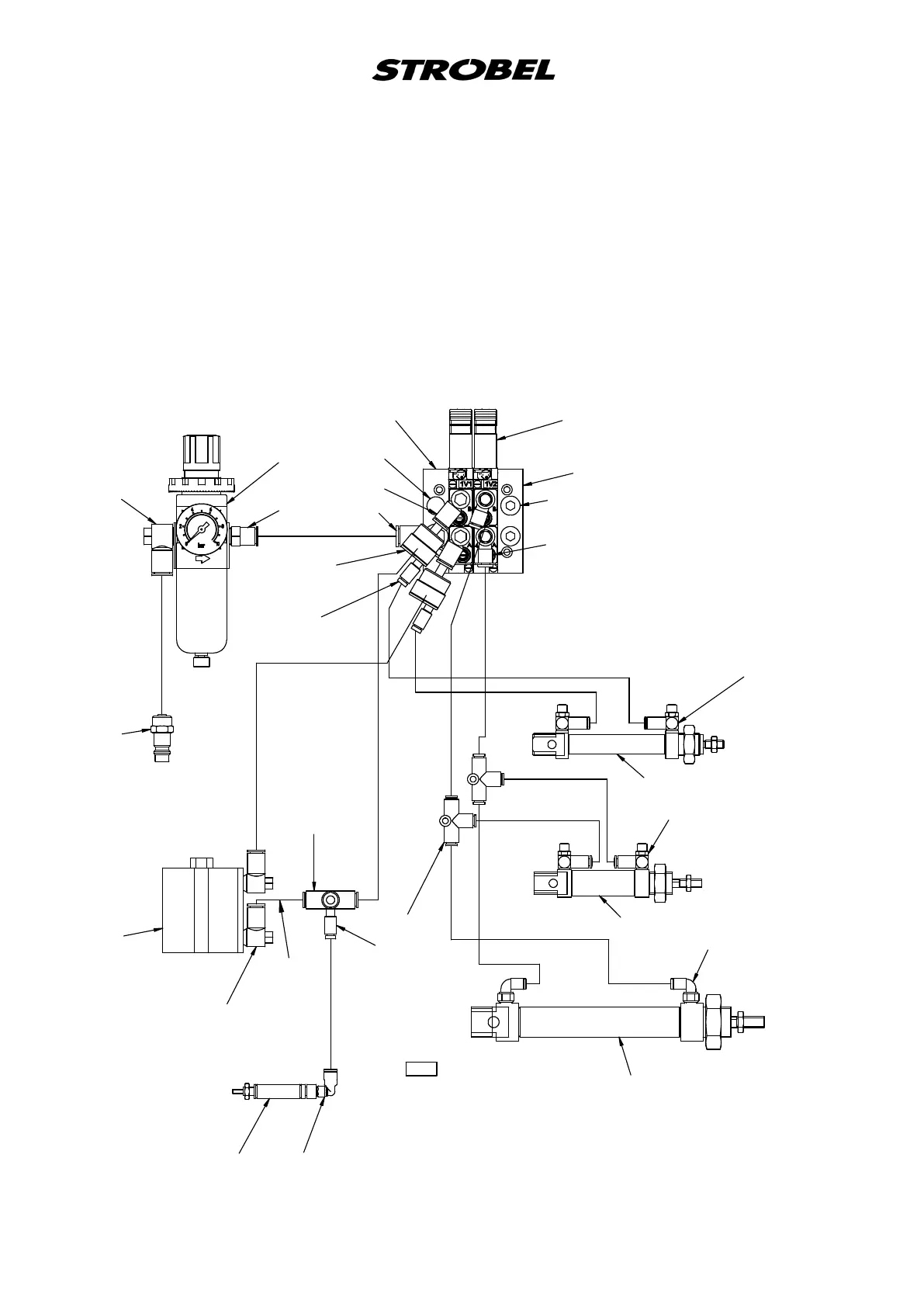
259.10.40
Pneumascher Bauschaltplan Kl. KA-ED ab Ausf.22
Pneumac construcon diagram cl. KA-ED as of version 22
1V1
1V2
293.08392x
293.08502x
293.0851
293.0853
293.0855
293.09232x
293.0975
297.0170
298.0211
298.03582x
298.03582x
298.0361
298.0362
298.0501
298.0676
293.0965
(293.0841)
298.05102x
298.0511
293.0469
293.08502x
293.0841
298.0512
293.07722x
293.08372x
293.09052x
293.08552x
193.0478
Ø
8 3500 lg
193.0473 Ø6 500 lg
193.0478
Ø
8 400 lg
193.0473 Ø6 50 lg
196.0716 Ø4 1000 lg
193.0473 Ø6 470 lg
196.0716 Ø4 2020 lg
196.0716 Ø4 1940 lg
196.0716 Ø4 1980 lg
196.0716 Ø4 1980 lg
196.0716 Ø4 180 lg
196.0716 Ø4 130 lg
196.0716 Ø4 895 lg
196.0716 Ø4 770 lg
Wartungseinheit
Service unit
Magnetventile
solenoid valves
Seitentransport
lateral feed
Differentialtransport
differential feed
Spannvorrichtung
clamping device
Taucher
plunger
Fadenbremse
thread brake
195.0520

Table of Contents

Related product manuals