EasyManua.ls Logo

Westerbeke 20.0 BEDA - Page 33

Westerbeke 20.0 BEDA
72 pages
Print Icon
To Next Page IconTo Next Page
To Next Page IconTo Next Page
To Previous Page IconTo Previous Page
To Previous Page IconTo Previous Page
Loading...
-114
PUR
1=14
PUR
-
1114
PUR
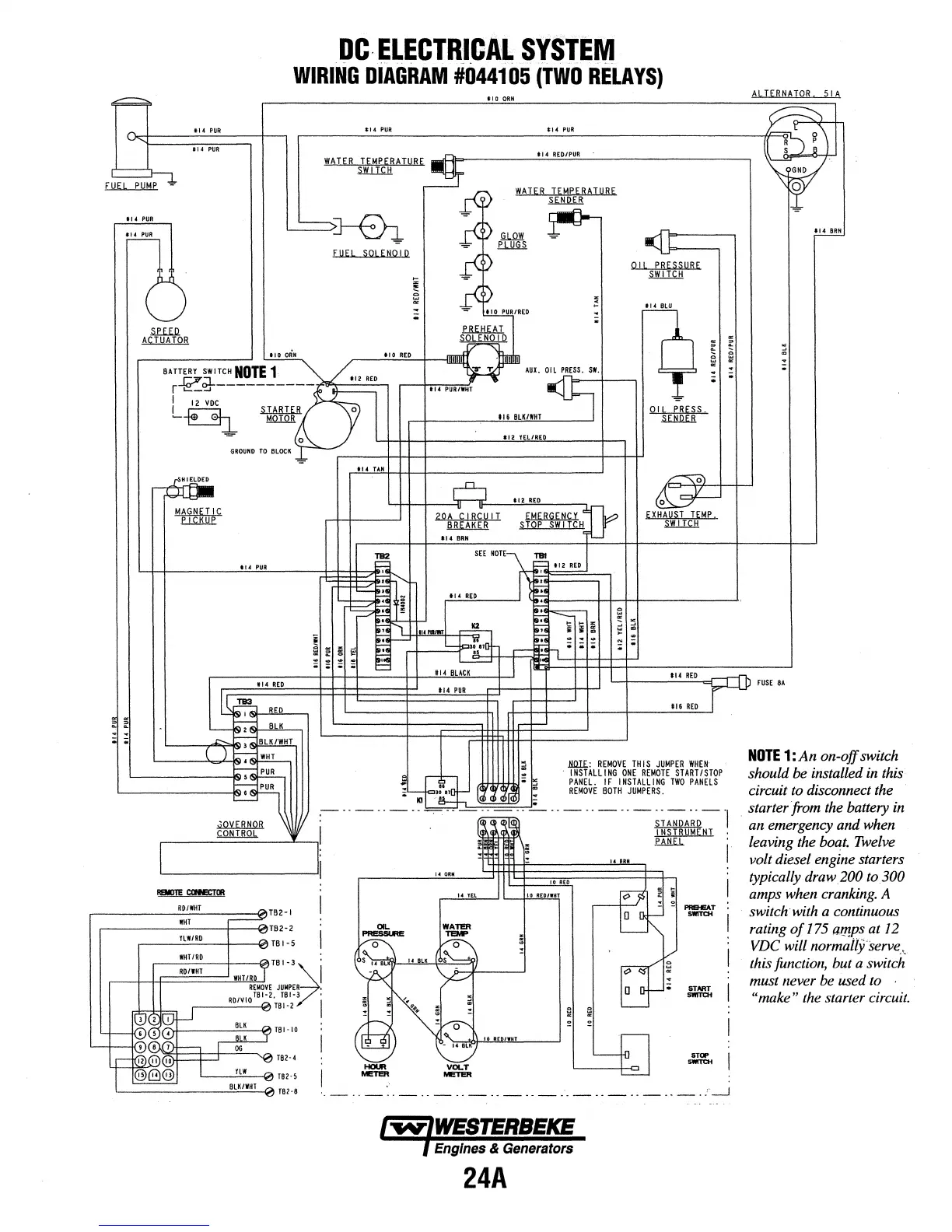
DC-
ELECTRI_CAL
SYSTEM
WIRING
DIAGRAM
#044105
(TWO
RELAYS)
tt4
PUR
WATER
TEMPERATURE
..u=IL.
~____::]
tiO
ORN
tl4
PUR
tl4
RED/PUR
WATER
TEMPERATURE
~
-illiliiiA.
n
u
FUEL
SOl
ENOl
D
r
L
OIL
PRESSURE
~
~LRIREo
F>---1:
---,
19"'
etu=
.E.Rllitti
tto
oRH
-----'
1
-"
10
'-"."'
..
'--1--1--rrr!llll
!I!Un
In
BATTERY
SWITCH
NOTE
1 /
~
AUX.
0~-
lfl;-~;gpo
~
:2
RED
r--t""""'""'PU;;;;R;;;:IW,:_;HT
116
BLK/WHT
-
'-'
_____
_j
OIL
PRESS
~
:!!.
~
J
112
YELIRED
GROUND
TO
BLOCK~
-
,-----+++-4-------------+-+f-'
tl
4
TAN
t\2
REO
20A
CIRCUIT
~
tl4
BRN
EMERGENCY~
STOP
SWITCW
114
PUR
114
RED
u~
RED
f-
'---
~
2
BLK
.-1--
114
PUR
-;;
L----,,d~""""o!Sf-;-
BLK
/WHT
L---~~)~~~
~
~,PUR
~
w
f--
0
,
~
PUR
~
i'l
~
;
~
'----------jg
..,
;
K1
':"
l.!!...!!...!!lE
;
w
~~-----·-··-··
r
~~
I~
ORN
..------_::R;_:DI,:::WH::_T
___
---i~TB2
•I
,------_:::WH.:.:_T
__
+-~TB2-2
r---
1
c:.LW;.:./c::RD_-f--~
TB
5
.----1-++==RD=tr=Hl==~W![HT[LIR~D,_J
TB
I
·3~i
REMOVE
JUMPER
- ,
RDIVIOTBI-2,TB~B.I/
i
WHT/R{)
f?rl----.:=-...,
TBI·IO
14
TEL
WATER
TEMP
24A
N
-
.
tl4
RED
116
REO
lllll£:
REMOVE
THIS
JUMPER
WHEN
INSTALLING
ONE
REMOTE
START/STOP
PANEL.
IF
INSTALLING
TWO
PANELS
REMOVE
BOTH
JUMPERS.
··-·--·--------·!
~
INSTRUMENT
.PMill..
PR&IEAT
SWITCH
START
SWITCH
5TOI'
SWITCH
ALTERNATOR
51A
FUSE
8A
NOTE
1:
An
on-off switch
should be installed in this
circuit to disconnect the
starter from the battery in
an emergency and when
Leaving
the boat. Twelve
volt diesel engine starters
typically
draw200
to300
amps when cranking. A
switchwith a continuous
rating
of
175 amps at
12
VDC will normailjserve
..
this function, but a switch
must never be used to
,
"make"
the starter circuit.

Table of Contents

Related product manuals