EasyManua.ls Logo

Westerbeke 20.0 BEDA - DC Electrical System Wiring Diagram

Westerbeke 20.0 BEDA
72 pages
Print Icon
To Next Page IconTo Next Page
To Next Page IconTo Next Page
To Previous Page IconTo Previous Page
To Previous Page IconTo Previous Page
Loading...
.
ll
114
I'Uit
.
~
Amlfoa
DC
ELECTRICAL
SYSTEM
~
32
BEDA
WIRING
DIAGRAM
#04042~
(TWO
RELAYS)·
.
110
ORII
114
PUit
IU
PUI
!.BE
WAIEB
IEMeEBAIUBE
ruLCJi
114
ltUIPUJII
1-J'
W6IEB
IEMeEBAIUBE
illJl.E.ft
~
~
I
fUEL
SOLENOID
AIR
INTAKE
.I1EAlE.B.
OIL~UBE
~
WI
H
11.4
tEO
"'
4
~
.
B.E..I:t.EA
.
:
lllt£1)
7""\~
-nmm!
'--
-=v
BATTERY
SWITCH
NOTE
1
~
~~~-----
·~
114
I'URIWNT
I
12
voc
L~
~~
OI:W:Bfr
tiZ
tU/Rl:D
GROUND
TO
BLOCK
114
ILU
114
TAN
~
_FK~D(O
....
uD
....
EXHAU~URE
~
II
siiia~~~tf~
1lli:lic
2Q~IT
ruLCJi
IU
&Ill
"!!'II
REMOVE
TH~'>.-;!!!.!
"'
oro I
tu
ruw
::-;::
JUMPER!$!
WMEN
i=j":
:---.
CONNECT!
NG
A I
~
'--.....,
.
REMOTE
PANELCSI
~
'--
I
fl'
RED
(~
""'
~
114
lEO
,-~
114
PUR
~~
~
~
.....
~
=
~
rz®
&
~
i
~
~
: i
.....
.
..
r
~
au au
-
'-
I ILK
tu
a
114
lED
&~VR£0
....
Ttl.
IU
It 0
« «
lf.f
PUI
f f
~
Bll!.
r-
~
.
110
RUIWKT
-.
']1:::
c-;-:
IBLK/WHT
( )
~r!!!!--
UC
WNT
;
'SSr!J!!!-
.-
..
-
.~\ESJ..~~~
~r!!!!!
~
'---.,--
..
· · - · · - · ·
unic·R~NT
I
I
~'
C•
G
~-
~=
fAI!ll .
~
I
I
1411111
••
01•
10 ll
o-
1•
TtL
II
I(OIWJIT
~
: i
I
:
I
~
PN!H!AT
IIIITCH
'\
IJ
CL
WAT1!ft
~--
~
~
ill
I
I
~~
u
u.ruwtnl
s
~
:
~
r(
k
'P
.
248
ALTERNATOR
StA
~
~
l(
{l~J
~r
~
.
:;:
.
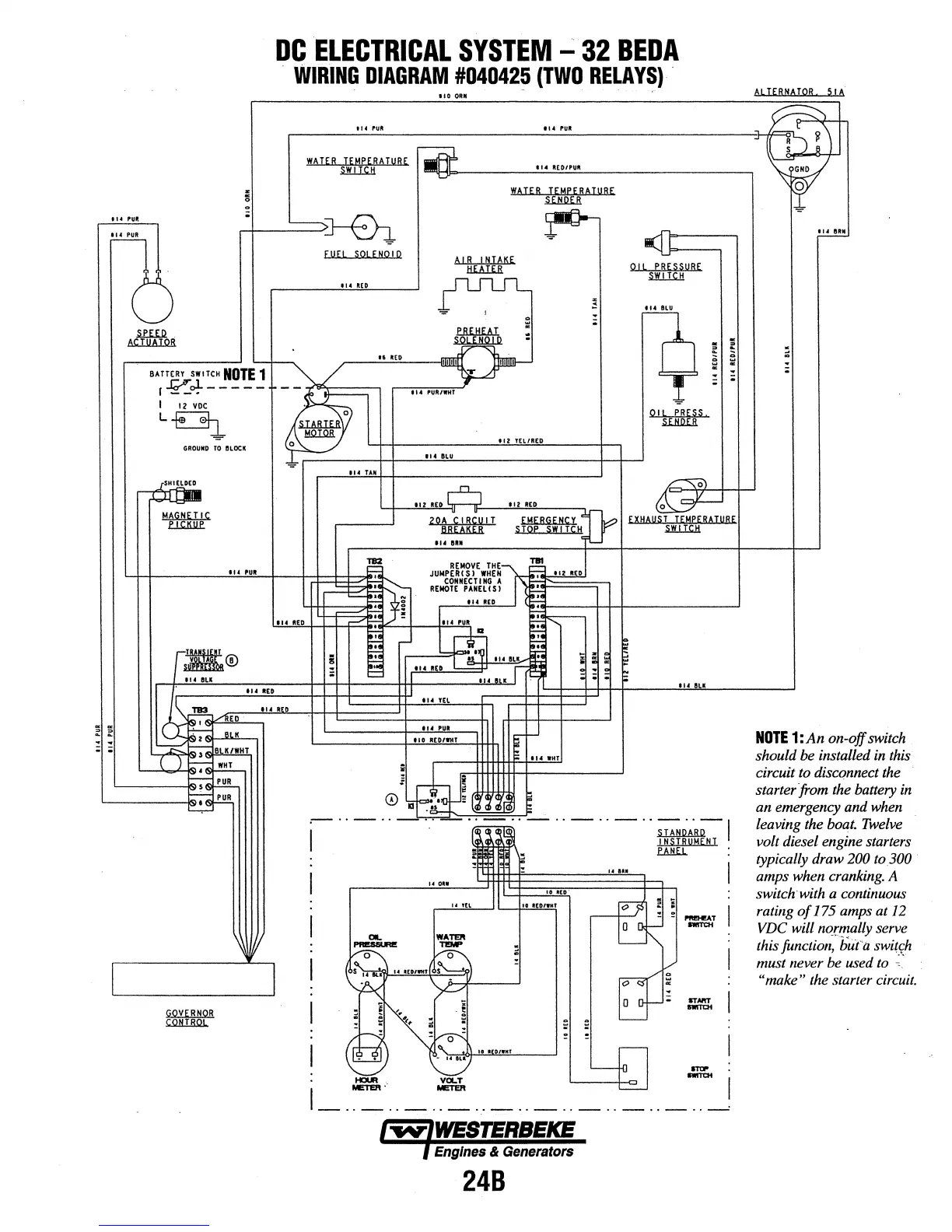
NOTE
1:An on-
off
switch
led
in
this
nect
the
battery
in
ndwhen
should
be
instal
circuit
to
discqn
starter from the
an emergency a
leaving the boa
t.
Twelve
ne starters
200 to.300
nking.A
ontinuous
mpsat
12
ally serve
uta
switch
used
to
~~·
rter
circuit.
volt diesel engi
typically draw
amps
when
era
switch with a c
rating
of
175 a
VDC
will norm
-···-
~
this
function,
b ·
must never
be
"make"
the
sta

Table of Contents

Related product manuals