EasyManua.ls Logo

Westerbeke BCGB - Page 67

Westerbeke BCGB
86 pages
Print Icon
To Next Page IconTo Next Page
To Next Page IconTo Next Page
To Previous Page IconTo Previous Page
To Previous Page IconTo Previous Page
Loading...
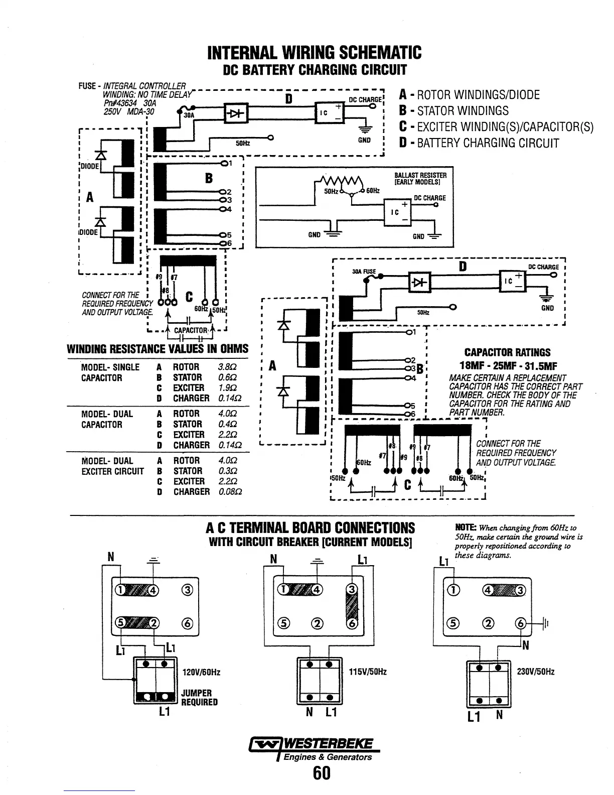
INTERNAL
WIRING
SCHEMATIC
DC
BAnERY
CHARGING
CIRCUIT
FUSE
-
INTEGRAL
CONTROLLER
y'"
______________________
.,
WINDING:
NO
TIME
DELA
D
A
ROTOR
WINDINGS/DIODE
B
STATOR
WINDINGS
Pn#43634
30A
. .
250V
MDA-30
.
I I
C
EXCITER
WINDING(S)/CAPACITOR(S)
D
BATTERY
CHARGING
CIRCUIT
r-------"
,
!':ifI
il
l
-----
-~-:-7----
-
--
-------
~.~.
j
~I~~
••
~
~--
--
--)-~f.]-:
--
-----;-
J
·
k~
I
I 8 '
CONNEr:T
FOR
THE, ; C I
REQUIRED
FREQUENCY
60
.
.~
AND
OUTPUTVOLTA~£
L~50;
....
-~rACIT~R:t
-J
WINDING
RESISTANCE
VALUES
IN
OHMS
MODa-
SINGLE
A
ROTOR
3.Bn
CAPACITOR
8
STATOR
O.6n
c
EXCITER
1.gn
D
CHARGER
O.14n
MODEL-
DUAL
A
ROTOR
4.
on
CAPACITOR
8
STATOR
OAn
c
EXCITER
2.2n
D
CHARGER
O.14n
IVIODEL-
DUAL
A
ROTOR
4.
on
EXCITER
CIRCUIT
8
STATOR
O.3n
c
EXCITER
2.2n
D
CHARGER
O.GBn
BALLAST
RESISTER
[EARLY
MODELS)
r-------
------------------------,
:
30A
~
D
DCCHARGE
:
I I
I I
r--------,· :
I I
GND
I
1
Ai1I
tl------:]----:;~~~J
fil
l b I
MAKE
CERTAIN
A
REPLACEMENT
I !
CAPACITOR
HAS
THE
CORRECT
PART
I I
NUMBER.
CHECK
THE
BODY
OF
THE
I ,
CAPACITOR
FOR
THE
RATING
AND
I 1 I I
PART
NUMBER.
~-----
--?
-~l-~l-~~~~=t.cy
:
lZOHz
'lll
l11
.llA~D
OUTPUT
VOLTAGE
:50Hz
~r-J
C
~I
60,.
50Hz:
~
____________________
.
__
J
A C
TERMINAL
BOARD
CONNECTIONS
WITH
CIRCUIT
BREAKER
[CURRENT
MODELS]
NOTE:
When
changing from 60Hz
to
50Hz.
make
certain
the
ground
wire
is
properly repositioned according
to
N
L1
@
120V/60Hz
JUMPER
REQUIRED
N
Ll
@ ®
115V/50Hz
N
L1
Eng/nes & Generators
60
l
these diagrams.
1 .
@
L1
N
II
230V/50Hz

Related product manuals