EasyManua.ls Logo

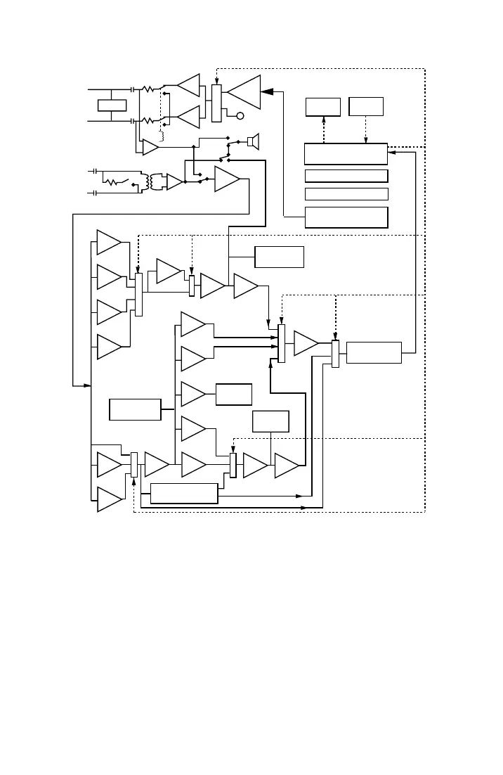
AMERITEC AM-48 - Figure 9-1. Simplified Block Diagram of the AM-48

AMERITEC AM-48
179 pages
Print Icon
To Next Page IconTo Next Page
To Next Page IconTo Next Page
To Previous Page IconTo Previous Page
To Previous Page IconTo Previous Page
Loading...
Circuit Diagrams (18-0015) AM-48 Test Set
0015-S099-2
FILT
HOLD
SEND
MIC
M
U
X
M
U
X
M
U
X
M
U
X
M
U
X
M
U
X
M
U
X
2W
4W
T
R
RECEIVE
CONTROL
MEMORY
INPUT/OUTPUT
GENERATOR
MICROPROCESSOR
MICROPROCESSOR
FREQUENCY
COUNTER
3 LEVEL
IMPLS DET
DROPOUT
DETECTOR
GAIN
CMSG
NTCH
AMP RMS
PK
AV
AV
4HZ
20HZ
300HZ
P/P
V/F
FWR
3K
15K
PROG
PAR
NOISE-WEIGHTING
FILTERS
BP
HIT DET
PHASE LOCKED
LOOP 4/20 HZ
T1
R1
<MON SND>
<OFF>
<2W>
<4W>
<MON
RCV>
SKR
DISPLAY
KEYPAD
SWITCHES
SW
14
SW3
<DAMP>
SW10 AUTO
RANGE
AMP
PHASE
HIT DET
Figure 9-1. Simplified Block Diagram of the AM-48

Table of Contents