EasyManua.ls Logo

Daikin DZ20VC - Wiring Diagram - 3-5 Tons (DZ20 VC Models)

Daikin DZ20VC
112 pages
Print Icon
To Next Page IconTo Next Page
To Next Page IconTo Next Page
To Previous Page IconTo Previous Page
To Previous Page IconTo Previous Page
Loading...
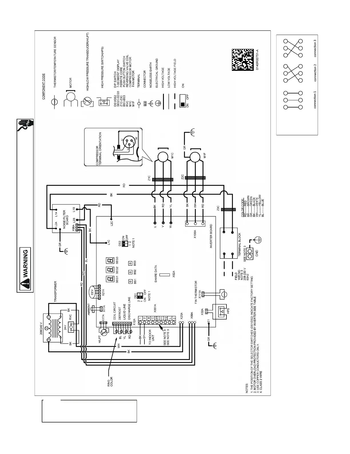
WIRING DIAGRAM
80
HIGH VOLTAGE!
DISCONNECT ALL POWER BEFORE SERVICING OR INSTALLING THIS
UNIT. MULTIPLE POWER SOURCES MAY BE PRESENT. FAILURE TO
DO SO MAY CAUSE PROPERTY DAMAGE, PERSONAL INJURY OR DEATH.
Wiring is subject to change. Always refer to the wiring diagram on the unit for the most up-to-date wiring.
DZ20VC0[36-48]1** and DZ20VC0601C* (or later)
- 3-5 TONS
NOTE: The compressor can operate even with the wiring connection shown on the right.
(Wiring connection between control board and compressor terminal)
Control Board
Terminal side
Compressor
Terminal side
UVW
UVW
UVW
UVW
UVW
UVW
Wiring
Wiring
Wiring
HE PECIFICATION OF OR EARLIER MODELS ARE
DIFFERENT FROM THIS SPECIFICATION
OR DETAILS SEE THE SERVICE MANUAL THAT MATCHES THE MAJOR
REVISION OF MODEL NAME
T S DZ20VC0601B*
.
F ,
.
NOTICE

Table of Contents

Related product manuals