EasyManua.ls Logo

DRESSTA 560C - Loader Equipment and Steering Hydraulic System Schematic

DRESSTA 560C
167 pages
Print Icon
To Next Page IconTo Next Page
To Next Page IconTo Next Page
To Previous Page IconTo Previous Page
To Previous Page IconTo Previous Page
Loading...
SECTION 6 SPECIFICATIONS
Page 6
OM560C99/1E DRESSTA
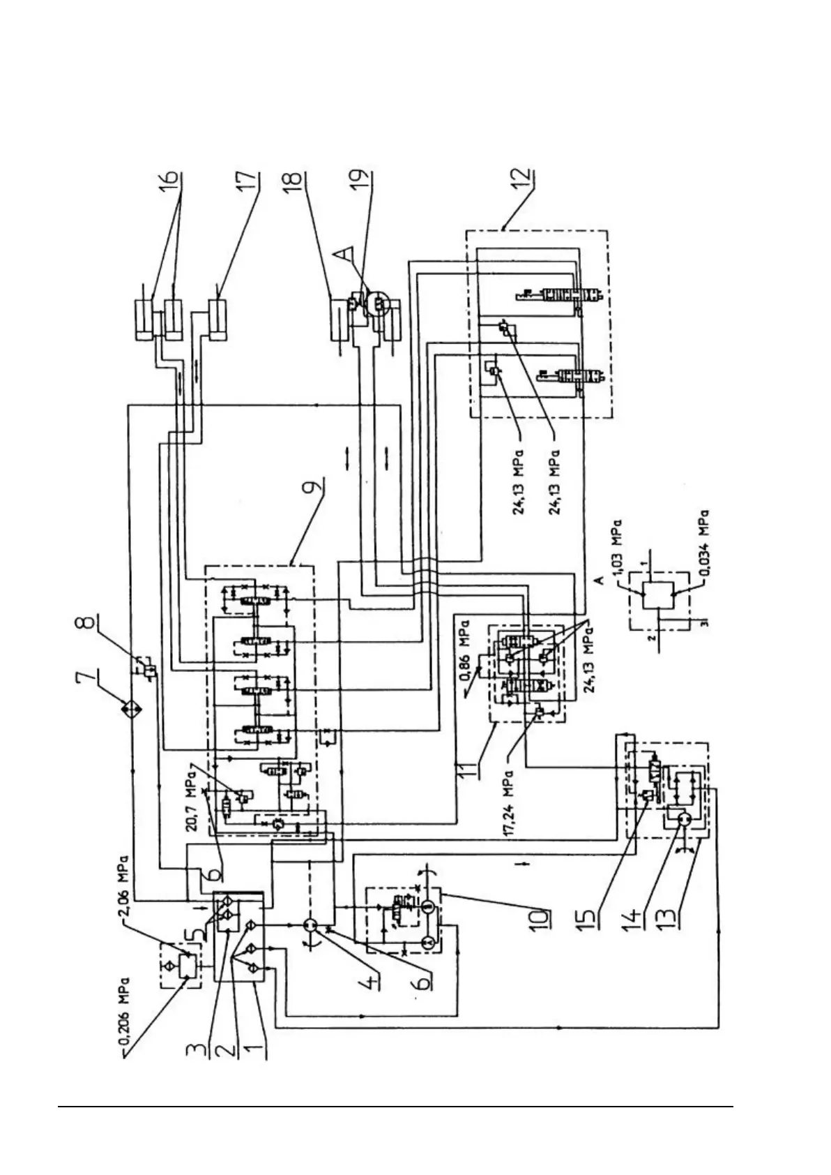
6.5. LOADER EQUIPMENT AND STEERING HYDRAULIC SYSTEM SCHEMATIC
Fig. 6.3. Loader Equipment and Steering Hydraulic System Schematic

Table of Contents