EasyManua.ls Logo

ESAB A2-A6 PEK - 1 AP1:7 USB-Host B (Internal), from Serial No. 628-XXX-XXXX

ESAB A2-A6 PEK
64 pages
Print Icon
To Next Page IconTo Next Page
To Next Page IconTo Next Page
To Previous Page IconTo Previous Page
To Previous Page IconTo Previous Page
Loading...
DESCRIPTION OF OPERATION
0740 801 028
- 31 -
© ESAB AB 2017
LED indication
LED Function State Description
LEDs on welding data board 1AP1
D16 Link status
Off Not connected
On Connected
D17 Speed
Off 10 Mb/s
On 100 Mb/s
D18 Communication status
Off No activity
On Activity
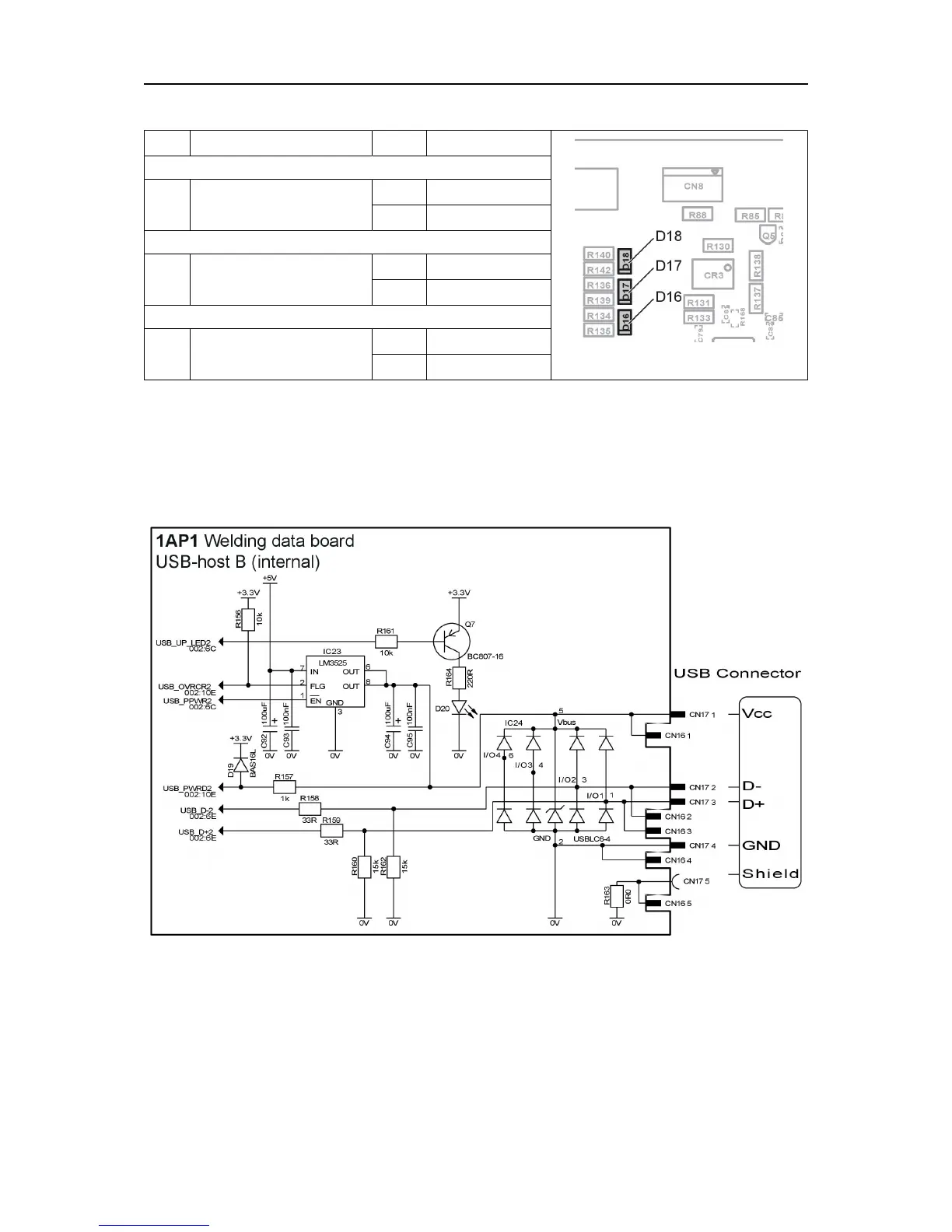
1AP1:7 USB-host B (internal), from serial no. 628-xxx-xxxx
From serial no. 628-xxx-xxxx the PEK control unit is equipped with a second USB
connector. This connector, USB-hostB, is only accessible from inside the unit. It is located
on the MMC/Welding data board1AP1 and designated CN17. ConnectorCN16 is
connected in parallel with connectorCN17.
Circuit diagram for USB-host B (internal)

Related product manuals