EasyManua.ls Logo

ESAB A2-A6 PEK - Page 9

ESAB A2-A6 PEK
64 pages
Print Icon
To Next Page IconTo Next Page
To Next Page IconTo Next Page
To Previous Page IconTo Previous Page
To Previous Page IconTo Previous Page
Loading...
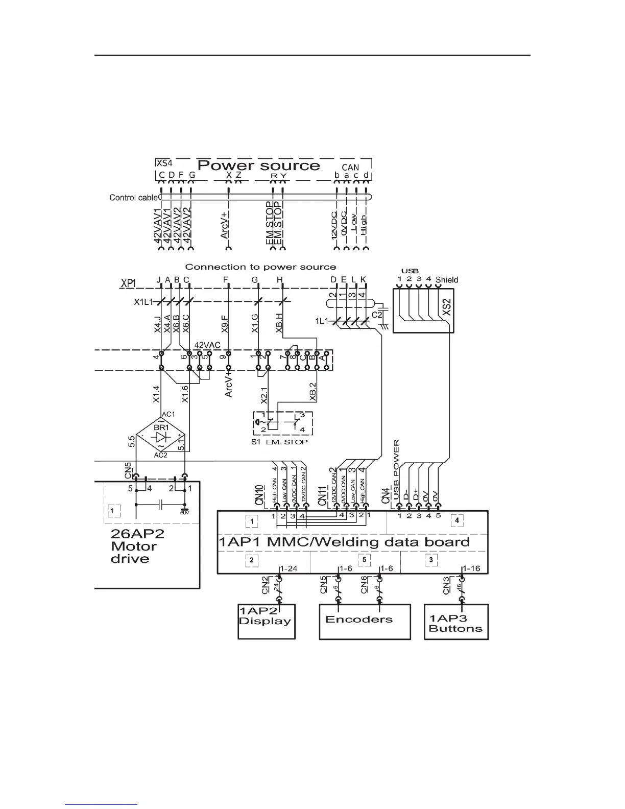
WIRING DIAGRAM
0740 801 028
- 9 -
© ESAB AB 2017

Related product manuals