EasyManua.ls Logo

ESAB Mig 4002cw - Checking Liquid Pump Circuit

ESAB Mig 4002cw
64 pages
Print Icon
To Next Page IconTo Next Page
To Next Page IconTo Next Page
To Previous Page IconTo Previous Page
To Previous Page IconTo Previous Page
Loading...
-- 49 --
1sxx02cw
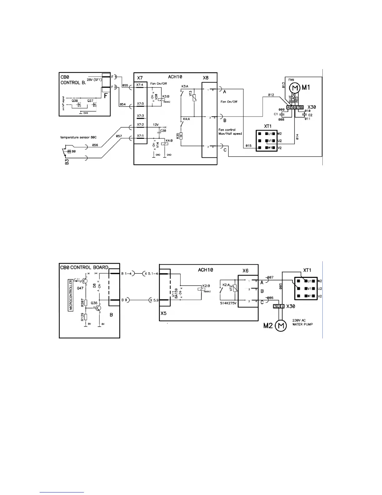
speed is low, temperature sensor B3 is open -- voltage between X7:2--X7:1 should be
about 13V.
Checking liquid pump circuit
Check if relay K2 on ACH10 closes when ELP switch on wire feeder is up. When K2 on
ACH10 is closed voltage on diode V11 should be about 24V.
Be Careful! High Mains Voltage is on X6 connector.
When pump is off voltage between X8:A -- X8:C should be about 230V
When on -- 0V

Table of Contents

Related product manuals