EasyManua.ls Logo

INVT SV-DA200 - Page 72

INVT SV-DA200
286 pages
Print Icon
To Next Page IconTo Next Page
To Next Page IconTo Next Page
To Previous Page IconTo Previous Page
To Previous Page IconTo Previous Page
Loading...
SV-DA200 series AC servo drives Control mode applications
‐62‐
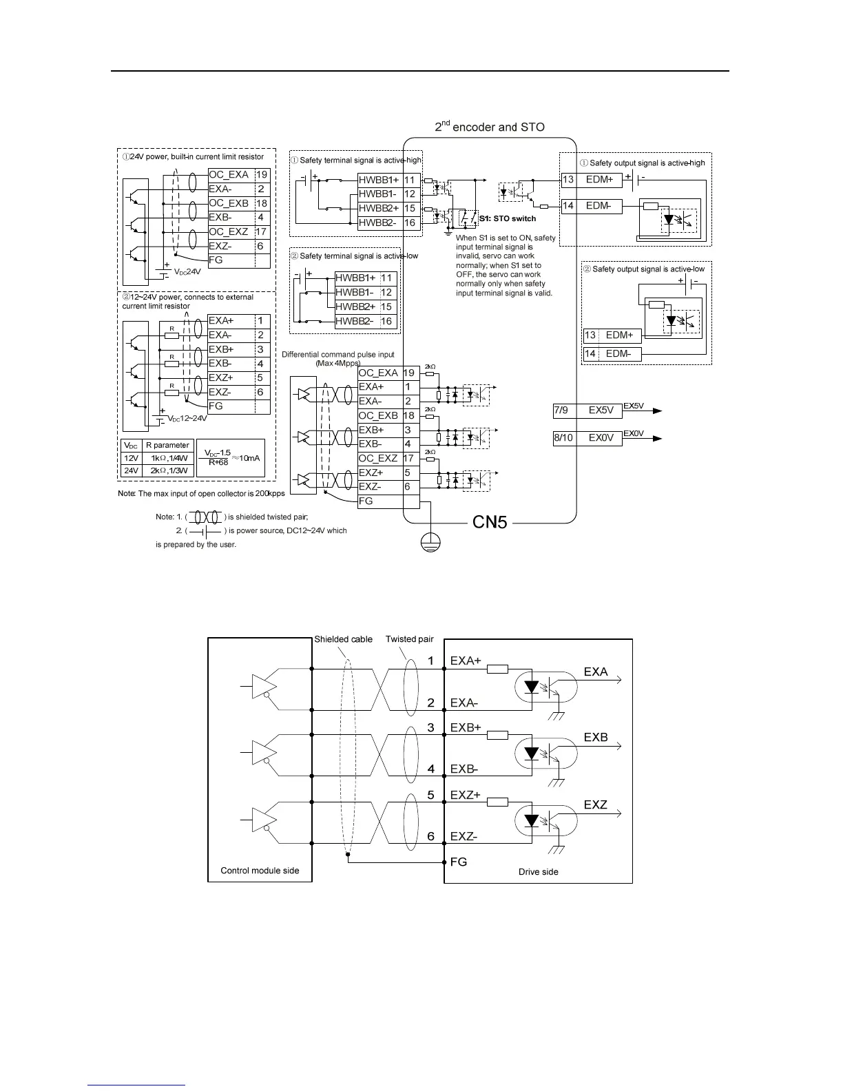
4.6.2 CN5 wiring diagram of medium power range (7.5kW~22kW)
4.6.3 2
nd
encoder input circuit wiring of medium power range (7.5kW~22kW)
Connection mode 1: Differential mode
Differential pulse input signal voltage is ±5V, max frequency is 4MHz;
Such signal transmission mode has optimal anti-noise capacity, it is recommended to take this
connection mode as priority.

Table of Contents

Related product manuals