EasyManua.ls Logo

Kollmorgen SERVOSTAR 620

Default Icon
98 pages
To Next Page IconTo Next Page
To Next Page IconTo Next Page
To Previous Page IconTo Previous Page
To Previous Page IconTo Previous Page
Loading...
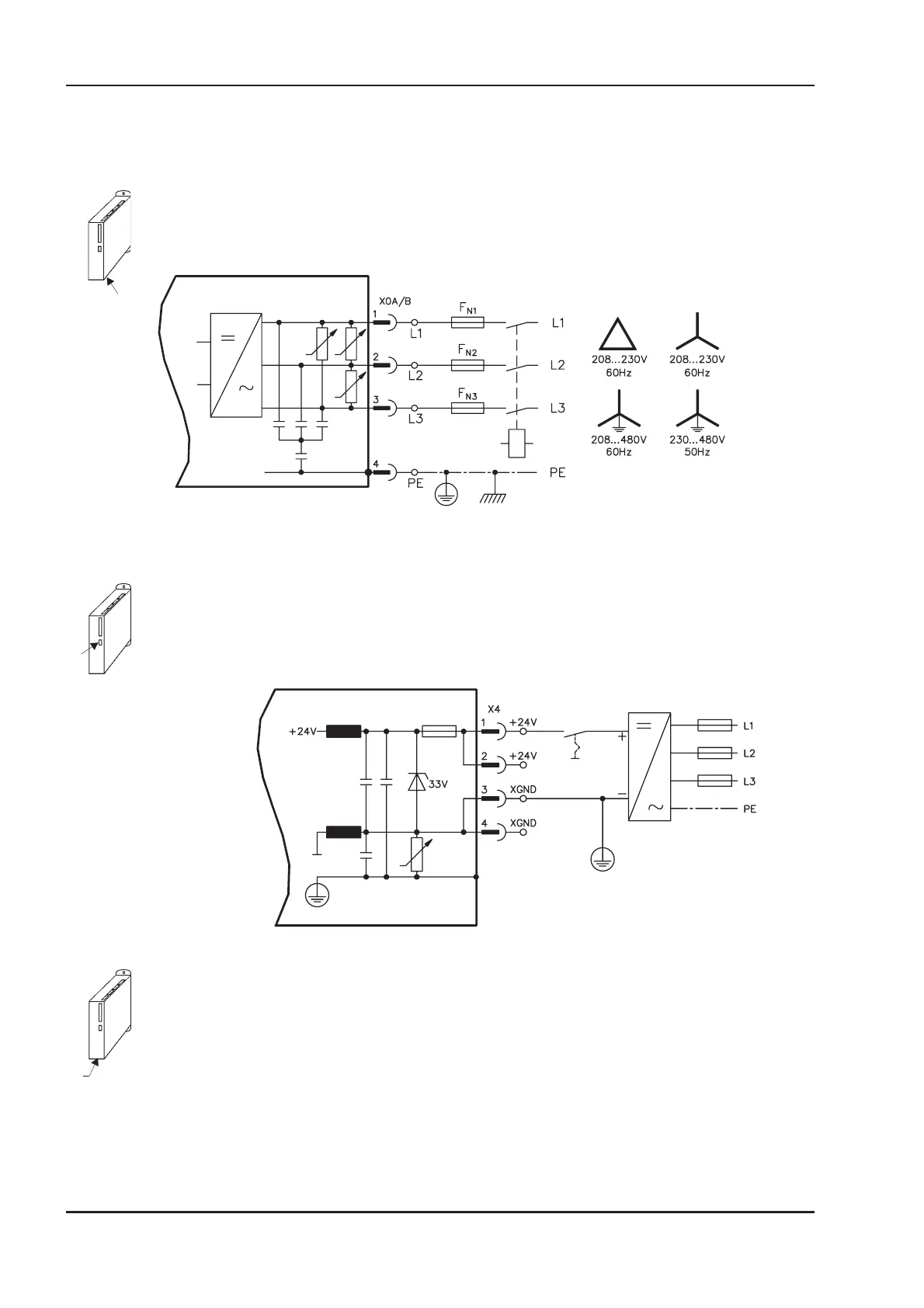
3.1 Power supply
3.1.1 Mains supply connection (X0)
Directly to earthed (grounded) 3~ supply, integrated EMI filter
Fusing (e.g. fusible cut-outs) provided by the user ð p.18
3.1.2 24V auxiliary supply (X4)
Electrically isolated, external 24VDC supply, e.g. with insulating transformer
Required current rating ð p.18
Integrated EMI filter for the 24V auxiliary supply
3.1.3 DC-link (X7)
Can be connected in parallel. A patented circuit distributes the regen power among all the amplifiers
connected to the same DC-link circuit. (Connection example ð p.31).
38 SERVOSTAR
®
601...620 Installation Manual
Interfaces 03/04 Kollmorgen
SERVOSTAR 600
SERVOSTAR 600

Table of Contents

Other manuals for Kollmorgen SERVOSTAR 620

Related product manuals