EasyManua.ls Logo

Leisure Unity 2020 - Water Pump Electrical Diagram

Leisure Unity 2020
145 pages
Print Icon
To Next Page IconTo Next Page
To Next Page IconTo Next Page
To Previous Page IconTo Previous Page
To Previous Page IconTo Previous Page
Loading...
UNITY MOTORHOME WATER AND PLUMBING SYSTEM
113
IF WATER PRESSURE DROPS
1. Check faucets and connections for leaks.
2. Make sure faucet aerators and filters are clean.
3. Make sure there is water in the tank.
4. Make sure the chassis battery is not discharged.
5. Make sure the water pump screen is not clogged.
IF PUMP RUNS WHEN THERE IS NO DEMAND
FOR WATER
1. Make sure all faucets and fixtures are shut off and
are not leaking.
2. Check all lines for leaks.
3. Make sure there is water in the tank.
4. Make sure no air is trapped in the system.
5.
Make sure the tank fill water selector valve
5
is set
to “NORMAL POSITION”
6
as shown.
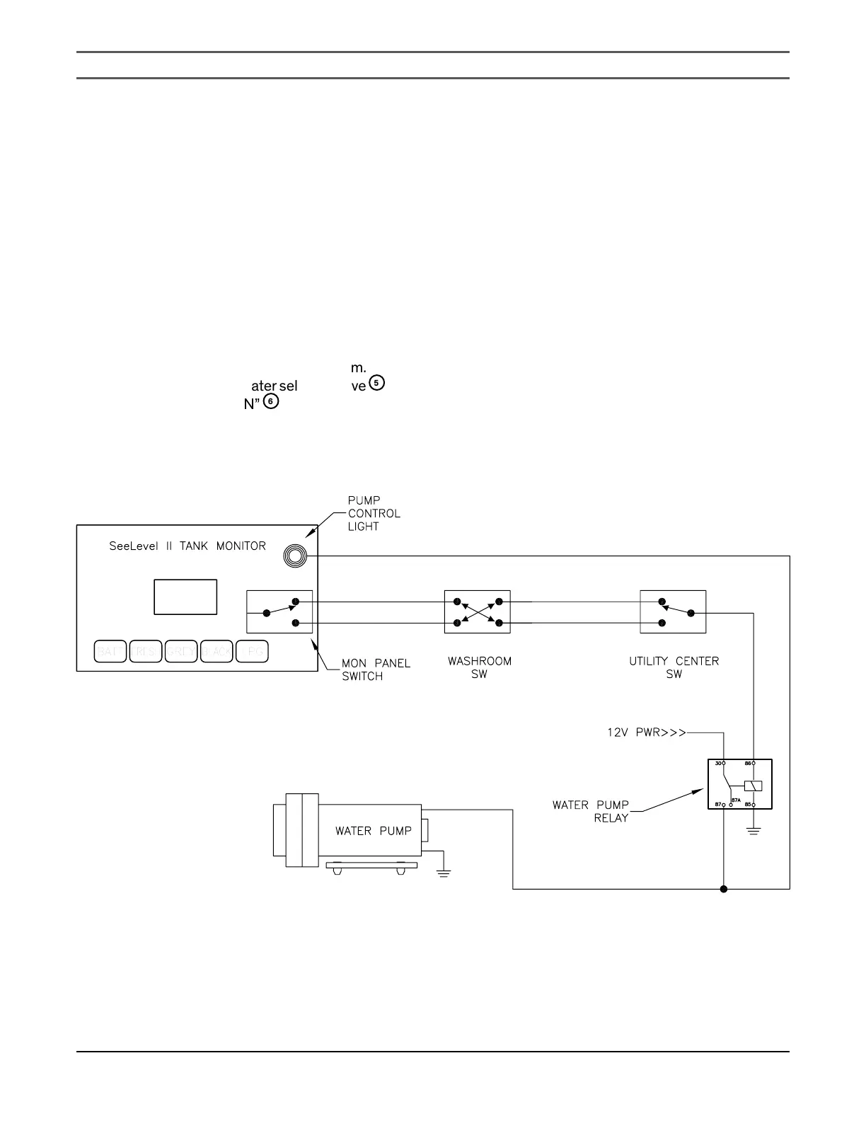
WATER PUMP ELECTRICAL DIAGRAM

Table of Contents

Related product manuals