EasyManua.ls Logo

Midland SPD-6 - Page 75

Midland SPD-6
300 pages
Go to English
To Next Page IconTo Next Page
To Next Page IconTo Next Page
To Previous Page IconTo Previous Page
To Previous Page IconTo Previous Page
Loading...
75
www.roadwidener.com
Model SPD-6
Notes:
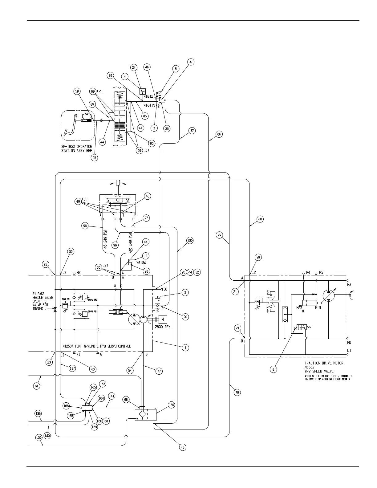
1. Item 8 is used on S/N 2020 onwards.
2. M6552 motor is installed on S/N 2022 onwards.

Table of Contents