EasyManua.ls Logo

Midland SPD-6 - Hydraulic System Installation, SP-2299 Rev-A

Midland SPD-6
300 pages
Go to English
To Next Page IconTo Next Page
To Next Page IconTo Next Page
To Previous Page IconTo Previous Page
To Previous Page IconTo Previous Page
Loading...
www.roadwidener.com
74
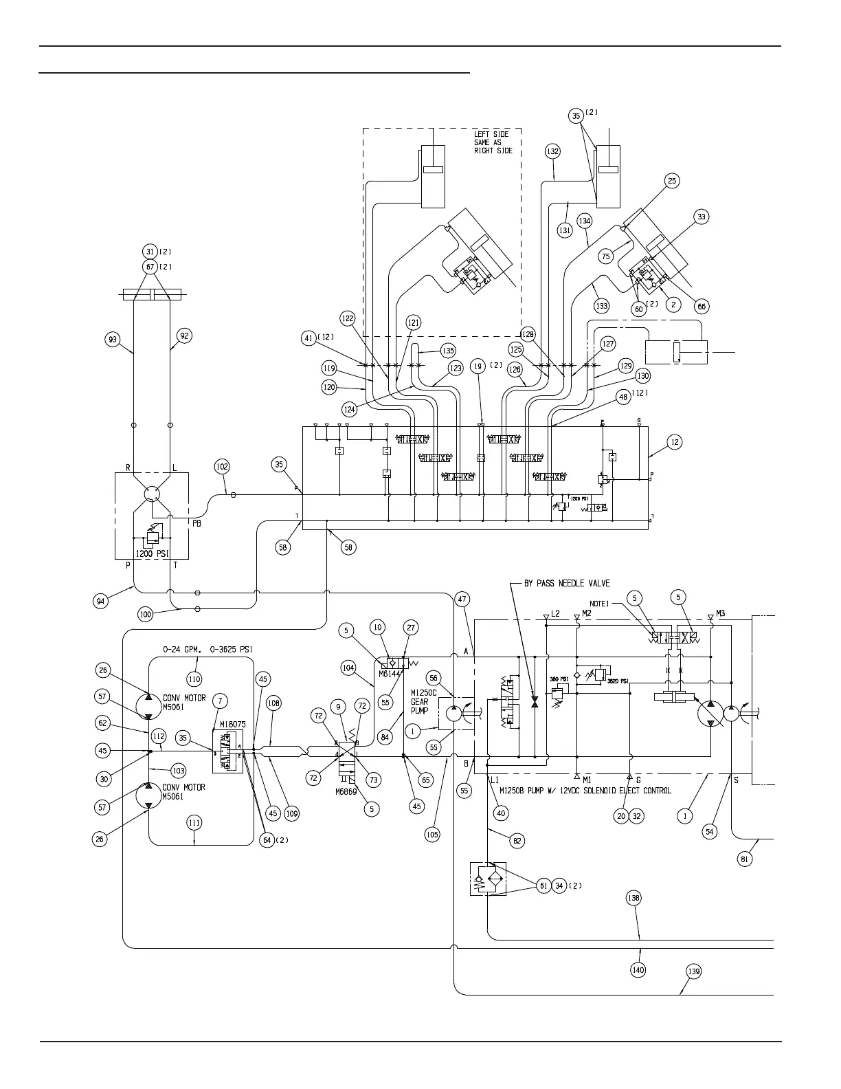
Model SPD-6
7.8 HydrAulIC system InstAllAtIon, sp-2299 rev-A

Table of Contents