EasyManua.ls Logo

Sakai TW352 - Vibrator Circuit Diagram (SW352, TW352)

Default Icon
176 pages
Print Icon
To Next Page IconTo Next Page
To Next Page IconTo Next Page
To Previous Page IconTo Previous Page
To Previous Page IconTo Previous Page
Loading...
2-044
Description and Operation of Hydraulic system
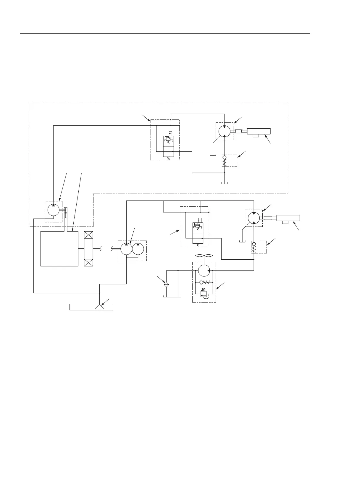
2-3-9. Vibrator circuit diagram (SW352, TW352)
TW5022041
12
5
11
14
7
8
3
2
10 1
9
4
a
a
b
c
13
6
Rear vibrator of SW352
1. Engine
2. Vibrator pump
3. Suction filter
4. Vibrator on-off solenoid valve
(with pressure relief valve)
5. Front vibrator motor
6. Front vibrator
7. Check valve
8. Radiator fan motor
(with check valve and relief valve)
9. Oil cooler
10. Rear vibrator pump
11. Vibrator on-off solenoid valve
12. Rear vibrator motor
13. Rear vibrator
14. Check valve
TW352 has vibrating unit in the front drum only.

Table of Contents