EasyManua.ls Logo

Sakai TW352 - Steering Circuit Diagram

Default Icon
176 pages
Print Icon
To Next Page IconTo Next Page
To Next Page IconTo Next Page
To Previous Page IconTo Previous Page
To Previous Page IconTo Previous Page
Loading...
2-051
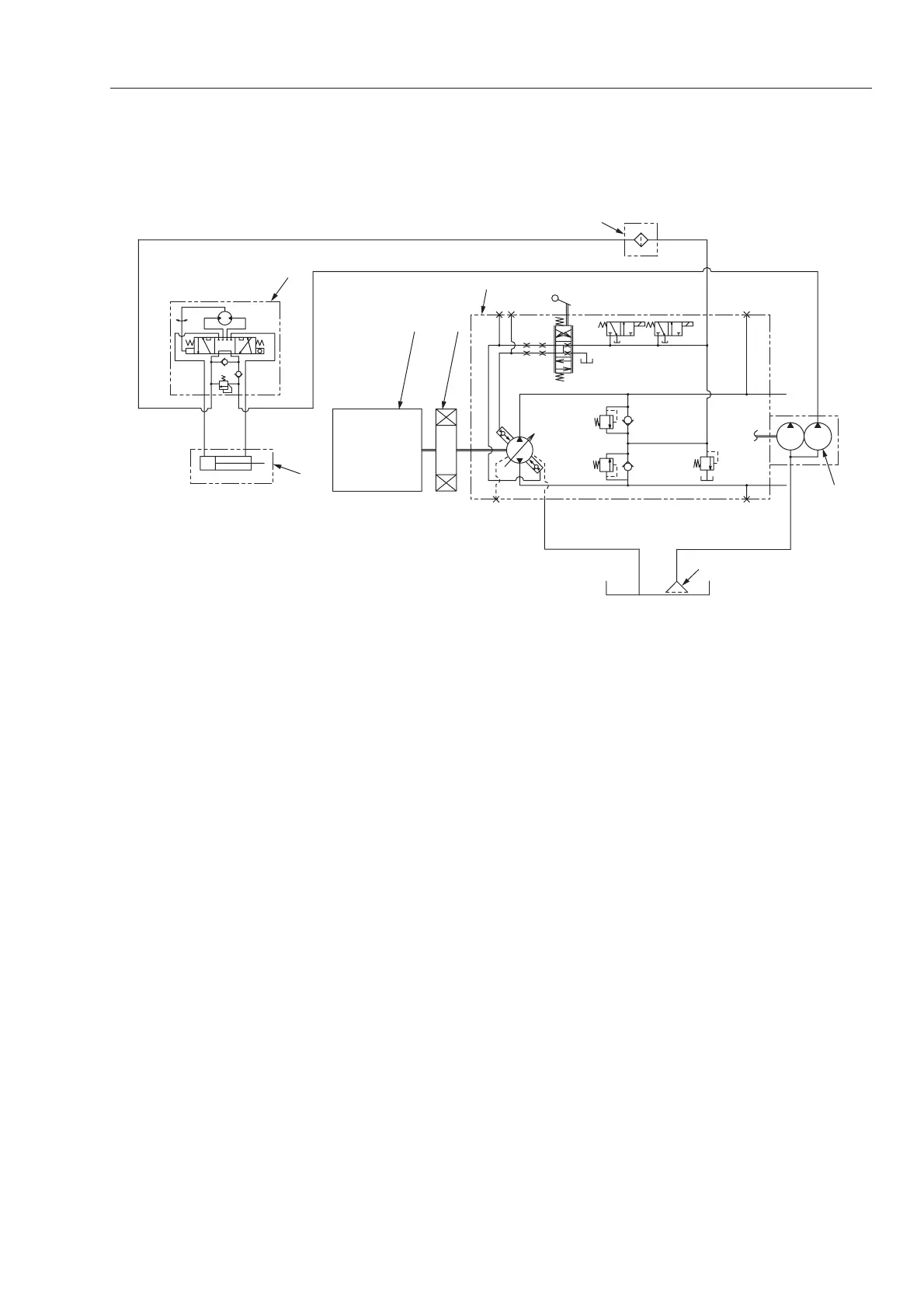
Description and Operation of Hydraulic system
2-4-4. Steering circuit diagram
TW5022045
8
7
12
3
5
A
4
6
B
RTP
a
L
1. Engine
2. Coupling
3. Propulsion pump
4. Steering/charge pump
5. Line filter
6. Suction filter
7. Steering valve (Orbitrol)
a. Relief valve
8. Steering cylinder

Table of Contents

Related product manuals